26/27 brake light wire color?
Forum rules
If you need help logging in, or have question about how something works, use the Support forum located here Support Forum
Complete set of Forum Rules Forum Rules
If you need help logging in, or have question about how something works, use the Support forum located here Support Forum
Complete set of Forum Rules Forum Rules
-
ArthurB
Topic author - Posts: 77
- Joined: Wed Jan 09, 2019 5:22 pm
- First Name: Arthur
- Last Name: Babitz
- * REQUIRED* Type and Year of Model Ts owned: 1927ish Roadster Pickup
- Location: Hood River, Oregon
- Board Member Since: 2018
26/27 brake light wire color?
Is there any commonly used color for wiring a 26/27 brake light? I'm using black for the tail lights. I know it doesn't matter but as long as I'm ordering wire I might as well get the "right" color, if there is one. While we're at it, can someone clarify for me what lights were standard or available from Ford for these cars? I know they had tail lights, but could you get accessory brake lights or turn signals from Ford back then?
-
Steve Jelf
- Posts: 7393
- Joined: Fri Jan 04, 2019 9:37 pm
- First Name: Steve
- Last Name: Jelf
- * REQUIRED* Type and Year of Model Ts owned: 1923 touring and a few projects
- Location: Parkerfield, Kansas
- Board Member Since: 2007
- Contact:
-
ArthurB
Topic author - Posts: 77
- Joined: Wed Jan 09, 2019 5:22 pm
- First Name: Arthur
- Last Name: Babitz
- * REQUIRED* Type and Year of Model Ts owned: 1927ish Roadster Pickup
- Location: Hood River, Oregon
- Board Member Since: 2018
Re: 26/27 brake light wire color?
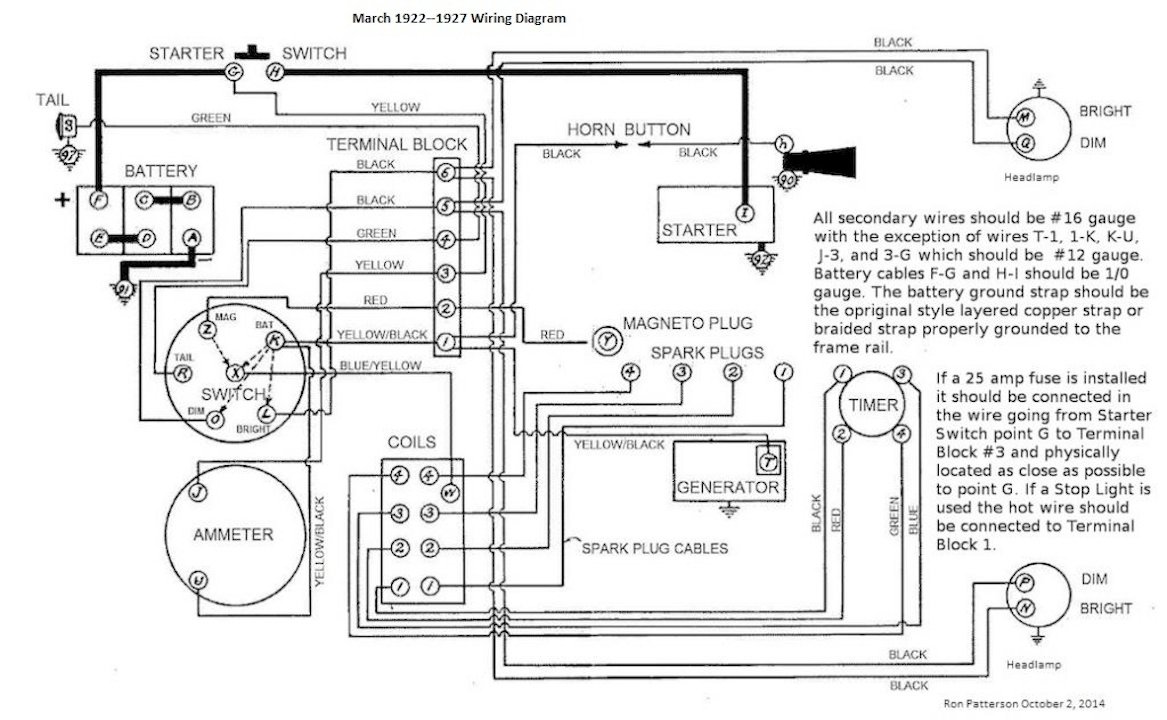
I must be missing something. Is there a brake light in that diagram? I just see the tail marker light.
-
Ruxstel24
- Posts: 2383
- Joined: Sun Jan 06, 2019 11:25 am
- First Name: Dave
- Last Name: Hanlon
- * REQUIRED* Type and Year of Model Ts owned: 24 Touring car
- Location: NE Ohio
- Board Member Since: 2018
Re: 26/27 brake light wire color?
I thought a brake light was an add on accessory...I believe my wire is red.
-
DanTreace
- Posts: 4042
- Joined: Sun Jan 06, 2019 10:56 am
- First Name: Dan
- Last Name: Treace
- * REQUIRED* Type and Year of Model Ts owned: '23 cutoff pickup, '27 touring
- Location: North Central FL
- Board Member Since: 2000
- Contact:
Re: 26/27 brake light wire color?
Ford offered the combo Stop Tail lamp in 1926. Came with a special switch too, placed on the Bendix cover.
Believe the wiring would have been just black, like the tail lamp wire. The short wire would be run from terminal block # 1 (yellow/black), so it would indicate on the ammeter, to the switch. The long wire would run from the switch to the stop lamp bulb, threaded in the dual socket of the new stop/tail lamp. That long wire runs along with the tail lamp wire and is taped to it in places with friction tape.
Would reserve a 'red' wire only for the magneto on the T, to keep from confusing with any other red wire
Believe the wiring would have been just black, like the tail lamp wire. The short wire would be run from terminal block # 1 (yellow/black), so it would indicate on the ammeter, to the switch. The long wire would run from the switch to the stop lamp bulb, threaded in the dual socket of the new stop/tail lamp. That long wire runs along with the tail lamp wire and is taped to it in places with friction tape.
Would reserve a 'red' wire only for the magneto on the T, to keep from confusing with any other red wire
The best way is always the simplest. The attics of the world are cluttered up with complicated failures. Henry Ford
Don’t find fault, find a remedy; anybody can complain. Henry Ford
Don’t find fault, find a remedy; anybody can complain. Henry Ford
-
fliverfan
- Posts: 70
- Joined: Mon Jan 07, 2019 2:53 pm
- First Name: Bill
- Last Name: Chuplis
- Location: Coatesville, PA
Re: 26/27 brake light wire color?
Most diagrams list the 26/27 tail light wire as cloth covered, plain green, 16 gauge. Same with a tracer for the brake should be ok.
-
DanTreace
- Posts: 4042
- Joined: Sun Jan 06, 2019 10:56 am
- First Name: Dan
- Last Name: Treace
- * REQUIRED* Type and Year of Model Ts owned: '23 cutoff pickup, '27 touring
- Location: North Central FL
- Board Member Since: 2000
- Contact:
Re: 26/27 brake light wire color?
Aug. 1926 Service Bulletin illustration, Fig. 65 Wiring diagram, Improved Car, with starter, labels tail lamp wire as 'black'.
Earlier diagrams do indeed label the tail lamp wire as green. Still wouldn't use red for stop lamp wire
Earlier diagrams do indeed label the tail lamp wire as green. Still wouldn't use red for stop lamp wire
The best way is always the simplest. The attics of the world are cluttered up with complicated failures. Henry Ford
Don’t find fault, find a remedy; anybody can complain. Henry Ford
Don’t find fault, find a remedy; anybody can complain. Henry Ford
-
Original Smith
- Posts: 3904
- Joined: Tue Jan 08, 2019 10:43 am
- First Name: Larry
- Last Name: Smith
- * REQUIRED* Type and Year of Model Ts owned: 13 Touring, 13 Roadster, 17 Coupelet, 25 Roadster P/U
- Location: Lomita, California
- MTFCA Life Member: YES
Re: 26/27 brake light wire color?
Did Ford offer a replacement license plate light after the end of production, like after 1927? I have several that appear to be genuine Ford that use a socket in the assembly similar to the headlights. With that, you can use a spring loaded socket, either double contact, or single contact. I chose to use a double contact socket on mine, with a Snyder bulb that is made for turn signals. I don't know why Don put an offset pin on one side of the bulb, but I was able to file it off. I now have what appears to be an original taillight assembly, but has a stoplight inside. I used a 26-7 stoplight switch mounted on the bendix cover, and ran a green wire to the stoplight. Works nicely. I'm using this on a 1925.
-
DanTreace
- Posts: 4042
- Joined: Sun Jan 06, 2019 10:56 am
- First Name: Dan
- Last Name: Treace
- * REQUIRED* Type and Year of Model Ts owned: '23 cutoff pickup, '27 touring
- Location: North Central FL
- Board Member Since: 2000
- Contact:
Re: 26/27 brake light wire color?
Haven't seen such lamp with bayonet socket. Parts Books don't show a tea-cup license style lamp other than single contact for tail bulb. That little socket does have same dia. as a headlamp socket. The little socket has button contact for the blunt metal tip that is stock on the late Ford lighting wire loom for the tail lamp wire.
Lots of aftermarket type to fit to the slanted Ford rear rim carrier too. All have single contact.
Would be easy IMO to change out the single contact socket with a double contact socket, for adding brake lamp, and use today's twin filament bulbs, smaller c.p. ones to fit, don't think those are period bulbs, exc. the headlamp too large c.p. bulb.
Lots of aftermarket type to fit to the slanted Ford rear rim carrier too. All have single contact.
Would be easy IMO to change out the single contact socket with a double contact socket, for adding brake lamp, and use today's twin filament bulbs, smaller c.p. ones to fit, don't think those are period bulbs, exc. the headlamp too large c.p. bulb.
The best way is always the simplest. The attics of the world are cluttered up with complicated failures. Henry Ford
Don’t find fault, find a remedy; anybody can complain. Henry Ford
Don’t find fault, find a remedy; anybody can complain. Henry Ford
-
jagiven
- Posts: 126
- Joined: Mon Jan 07, 2019 8:13 am
- First Name: Jason
- Last Name: Given
- * REQUIRED* Type and Year of Model Ts owned: 26 Roadster, 25/26 speeder
- Location: St. Paiul
Re: 26/27 brake light wire color?
Stock 26/27 did not have a brake light, just a single marker light.
Many of us have added a brake switch and brake lights. I made a simple bracket and used, I think a mid 50's Chrysler brake switch, and wired up my own brake and turn signals. I have the floor out of my T at the moment and could take a picture of the setup later.
-
BE_ZERO_BE
- Posts: 658
- Joined: Sun Jan 06, 2019 12:27 pm
- First Name: BOB
- Last Name: CASCISA
- * REQUIRED* Type and Year of Model Ts owned: 1916 TOURING
- Location: POULSBO, WA
Re: 26/27 brake light wire color?
Color schematics are available here.
COLOR_SCHEMATICS/
COLOR_SCHEMATICS/
Respectfully Submitted,
Be_Zero_Be
I drive a Model T ... Microseconds don't matter
For every Absolute Model T Fact there are at least three exceptions.
Be_Zero_Be
I drive a Model T ... Microseconds don't matter
For every Absolute Model T Fact there are at least three exceptions.
-
fliverfan
- Posts: 70
- Joined: Mon Jan 07, 2019 2:53 pm
- First Name: Bill
- Last Name: Chuplis
- Location: Coatesville, PA
Re: 26/27 brake light wire color?
Changing the stock lamp to use a dual filament bulb will have the license plate light getting brighter at night whenever you step on the brake.
One or two of these, with a little paint work, probably be better.
https://www.snydersantiqueauto.com/comp ... tail-light
Not sure why there's a left and a right, they look identical too me. Doesn't mention if the "Stop" insert comes with it but it wouldn't really be "complete" without one.
One or two of these, with a little paint work, probably be better.
https://www.snydersantiqueauto.com/comp ... tail-light
Not sure why there's a left and a right, they look identical too me. Doesn't mention if the "Stop" insert comes with it but it wouldn't really be "complete" without one.
-
TonyB
- Posts: 663
- Joined: Fri Jan 04, 2019 11:15 am
- First Name: Tony
- Last Name: Bowker
- * REQUIRED* Type and Year of Model Ts owned: 1914 touring
- Location: La Mesa, CA
- MTFCA Life Member: YES
- Board Member Since: 2005
Re: 26/27 brake light wire color?
Looks good to me.
Most if not all the magneto horn cars I have studied have the switch in the feed side and not in the ground side, just my observation.

Most if not all the magneto horn cars I have studied have the switch in the feed side and not in the ground side, just my observation.
Tony Bowker
La Mesa, California
1914 Touring, 1915 Speedster, 1924 Coupe.
La Mesa, California
1914 Touring, 1915 Speedster, 1924 Coupe.
-
George N Lake Ozark
- Posts: 324
- Joined: Sun Jan 06, 2019 2:15 pm
- First Name: George P
- Last Name: Clipner
- * REQUIRED* Type and Year of Model Ts owned: Late '26 Touring
- Location: LakeOzark,Missourah
Re: 26/27 brake light wire color?
Too help keep track of your wires, when I rewired my car I had the same question . No answers were available on the stop light. Depending on who made the harness tail lamp will be green or blk. I used simple White wire so I would know tapped to the green wire.
-
Allan
- Posts: 7133
- Joined: Sun Jan 06, 2019 7:21 pm
- First Name: Allan
- Last Name: Bennett
- * REQUIRED* Type and Year of Model Ts owned: 1912 van, 1917 shooting brake, 1929 roadster buckboard, 1924 tourer, 1925 barn find buckboard, 1925 D &F wide body roadster, 1927LHD Tudor sedan.
- Location: Gawler, Australia
Re: 26/27 brake light wire color?
I am expert at letting the smoke out of wires. To help curb this I have developed a few strategies. A stop sign is red. A stop light is red. A brake light which indicates stopping is red. SO, I use red wires for stop lights!!!!
I use the double contact headlight sockets and fit these into original taillights, so I can have the brake lights fitted as unobtrusively as possible. I bought a few US tail light at Chickasa so I can make matching left and right pairs with number plate windows both showing to the inside of the car.
Allan from down under.
I use the double contact headlight sockets and fit these into original taillights, so I can have the brake lights fitted as unobtrusively as possible. I bought a few US tail light at Chickasa so I can make matching left and right pairs with number plate windows both showing to the inside of the car.
Allan from down under.
-
Ruxstel24
- Posts: 2383
- Joined: Sun Jan 06, 2019 11:25 am
- First Name: Dave
- Last Name: Hanlon
- * REQUIRED* Type and Year of Model Ts owned: 24 Touring car
- Location: NE Ohio
- Board Member Since: 2018
Re: 26/27 brake light wire color?
Allen, I have to check, but that was kinda my reasoning. I don't run a mag, so no worries there.
I understand the reason not to use red, but if you hooked the stop light wire to the mag, your probably better of not owning any tools.
I understand the reason not to use red, but if you hooked the stop light wire to the mag, your probably better of not owning any tools.
-
DanTreace
- Posts: 4042
- Joined: Sun Jan 06, 2019 10:56 am
- First Name: Dan
- Last Name: Treace
- * REQUIRED* Type and Year of Model Ts owned: '23 cutoff pickup, '27 touring
- Location: North Central FL
- Board Member Since: 2000
- Contact:
Re: 26/27 brake light wire color?
Larry
Ran across this adv. for replacement tail lamp for the Late model Fords, '25-'27 so maybe this aftermarket one uses the Bakelite thimble connector and bayonet socket for the bulb?
And an aftermarket single lamp for mounting to the spare tire carrier, '15-'25, with bayonet socket and Bakelite thimble.
Ran across this adv. for replacement tail lamp for the Late model Fords, '25-'27 so maybe this aftermarket one uses the Bakelite thimble connector and bayonet socket for the bulb?
And an aftermarket single lamp for mounting to the spare tire carrier, '15-'25, with bayonet socket and Bakelite thimble.
The best way is always the simplest. The attics of the world are cluttered up with complicated failures. Henry Ford
Don’t find fault, find a remedy; anybody can complain. Henry Ford
Don’t find fault, find a remedy; anybody can complain. Henry Ford