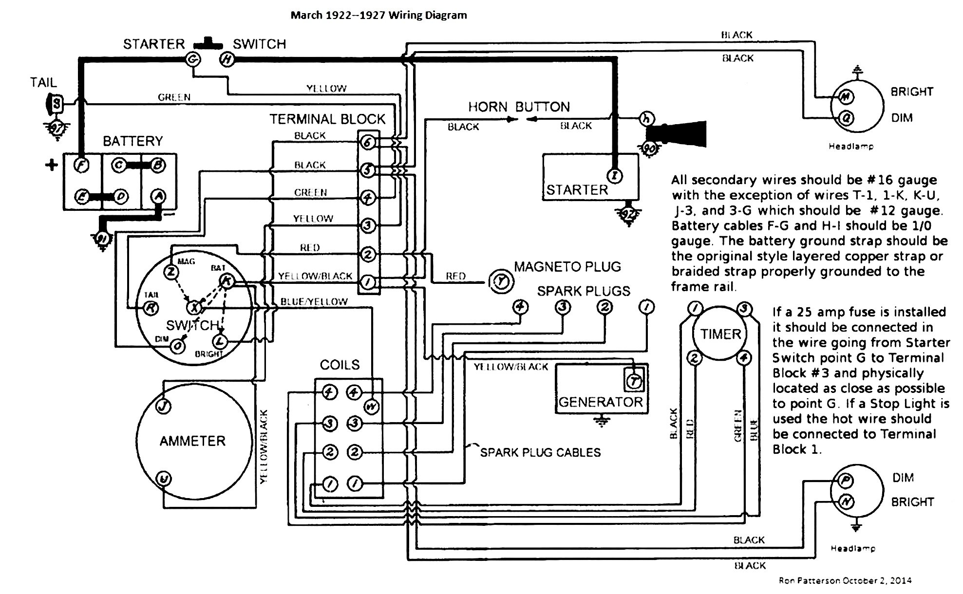
I recently purchased my 1926 Coupe (my first T) and I have managed to get the Coupe to run. The Coupe has been converted to 12 volts and seems to run fine. Other than the normal things like changing oil, antifreeze and antifreeze I am curious whether the Coupe still has its magneto. The ignition switch has been wired to a toggle switch that appears to only work off the 12 Volt battery; as soon as the toggle is moved you can hear the coils buzz. The starter will turn over the engine no matter what I do (with the exception of disconnecting the battery.
I know that the magneto post is still in place but that is about all I have had time to determine. My question is about wiring my replacement ignition switch. Do I rewire the ignition as it was wired for 6 Volts or should it be wired differently? Is it even remotely possible to test the magneto before re-wiring the ignition switch? Any comments and/or suggestions are welcome. Thanks!
Magneto Question
Forum rules
If you need help logging in, or have question about how something works, use the Support forum located here Support Forum
Complete set of Forum Rules Forum Rules
If you need help logging in, or have question about how something works, use the Support forum located here Support Forum
Complete set of Forum Rules Forum Rules
-
Steve Jelf
- Posts: 7411
- Joined: Fri Jan 04, 2019 9:37 pm
- First Name: Steve
- Last Name: Jelf
- * REQUIRED* Type and Year of Model Ts owned: 1923 touring and a few projects
- Location: Parkerfield, Kansas
- Board Member Since: 2007
- Contact:
Re: Magneto Question
Yes, as long as you can run on BAT you can test the magneto.
As the car is already running on twelve volts I assume it has 12 volt bulbs and has the generator properly adjusted. If you're installing the stock ignition switch the stock wiring should work.
As the car is already running on twelve volts I assume it has 12 volt bulbs and has the generator properly adjusted. If you're installing the stock ignition switch the stock wiring should work.
The inevitable often happens.
1915 Runabout
1923 Touring
1915 Runabout
1923 Touring
-
Susanne
- Posts: 1119
- Joined: Sat Apr 13, 2019 6:06 pm
- First Name: Susanne
- Last Name: Rohner
- * REQUIRED* Type and Year of Model Ts owned: Late '15 touring, "Angel".
- Location: Valfabbrica, (central) Italy
- MTFCA Life Member: YES
- Board Member Since: 1999
- Contact:
Re: Magneto Question
Easy test - start the car on bat, get out the trusty Volt-Ohm meter, set it to AC volts (at an idle you're only putting out a few volts), put one lead on the mag post, the other on the hogshead or other unpainted source of ground. Mag present = voltage shown on the meter, Mag absent = no movement on the meter.
-
DIYer
Topic author - Posts: 19
- Joined: Thu Nov 19, 2020 7:57 pm
- First Name: Glenn
- Last Name: Larkin
- * REQUIRED* Type and Year of Model Ts owned: 1926 Ford Model T Coupe
- Location: Bartlesville, ok
Re: Magneto Question
Steve,
Thank you for this information. I'm about ready to start working through the electrical components and this will be very helpful not only with the magneto but with re-wiring the ignition switch. It's always good to know where you're going and I know this will take me there.
Best regards,
DIYer
Thank you for this information. I'm about ready to start working through the electrical components and this will be very helpful not only with the magneto but with re-wiring the ignition switch. It's always good to know where you're going and I know this will take me there.
Best regards,
DIYer
-
DIYer
Topic author - Posts: 19
- Joined: Thu Nov 19, 2020 7:57 pm
- First Name: Glenn
- Last Name: Larkin
- * REQUIRED* Type and Year of Model Ts owned: 1926 Ford Model T Coupe
- Location: Bartlesville, ok
Re: Magneto Question
Susanne,
Thank you very much, I have the meter and can do that quite easily.
We're currently quarantined (COVID exposure) and I'm feeling rough enough that I will not go near the T for a few days. I do not want to work on the T unless I'm feeling better. No need for me to cause self inflicted damage.
I will also make up a test light as Steve suggested as they always come in handy especially when you only need a go/no go answer. Once I've started the T and tested for the coil I will then start rewiring the ignition switch.
Best regards,
DIYer
Thank you very much, I have the meter and can do that quite easily.
We're currently quarantined (COVID exposure) and I'm feeling rough enough that I will not go near the T for a few days. I do not want to work on the T unless I'm feeling better. No need for me to cause self inflicted damage.
I will also make up a test light as Steve suggested as they always come in handy especially when you only need a go/no go answer. Once I've started the T and tested for the coil I will then start rewiring the ignition switch.
Best regards,
DIYer