1926 Coupe Wiring Questions

Discuss all things Model T related.
Forum rules
If you need help logging in, or have question about how something works, use the Support forum located here Support Forum
Complete set of Forum Rules Forum Rules

Topic author
DIYer
Posts: 19
Joined: Thu Nov 19, 2020 7:57 pm
First Name: Glenn
Last Name: Larkin
* REQUIRED* Type and Year of Model Ts owned: 1926 Ford Model T Coupe
Location: Bartlesville, ok

1926 Coupe Wiring Questions

Post by DIYer » Sun Jan 17, 2021 9:38 pm

I am working my way through the electrical system on my 1926 Coupe that was converted to 12 volts before I made the purchase.
During the process of replacing the Ignition Switch I noticed several differences in the wiring of my Coupe and the wiring diagram I reviewed on the Texas T Parts website 26-27WiringDiagram.pdf (texastparts.com) and the actual wiring of my Coupe.
The dash light is properly connected as is wire #6 in the schematic which runs from the generator connection on the TERMINAL BLOCK to the GEN (+) of the Ammeter. The short connecting wire (YELLOW with BLACK TRACER) shown in the schematic connecting the GEN (+) terminal of the Ammeter to the Battery terminal is instead connected to the BAT (-) terminal of the Ammeter. The YELLOW wire (#20 on schematic) runs from the TERMINAL BLOCK to the BAT Terminal and has a 25 Amp fuse in it that is directly under the dash. I also found a toggle switch that is wired between the Battery and Coil posts on the Ignitions Switch. As things are now, the coils start buzzing when the toggle switch is placed in one position and they stop when placed in the opposite position and will only run using the toggle switch (NO KEY required). I plan to remove the Toggle Switch and its wiring.

I have the following questions:

1. Should I move the Short Connecting Wire (YELLOW WITH A BLACK TRACER) shown in the schematic back to the GEN (+) terminal of the Ammeter from the BAT (-) terminal of the Ammeter?
2. Are there things that I should look for since the vehicle was converted to 12 Volts, i.e., should I look for a resistor or any typical problems for this type of installation (Note: the generator was replaced with an alternator)?
3. When I purchased the Coupe it would not start, and the 25 Amp fuse was blown. After it was replaced the vehicle was easily started. Should this fuse be replaced with a 20 Amp fuse?
4. Are there any specific areas I consider that may cause a fuse to be blown?

For clarification I printed out and marked up a portion of the schematic mentioned above with what I found and placed it below.
Several Wiring Differences.jpg


Norman Kling
Posts: 4694
Joined: Tue Jan 08, 2019 1:39 pm
First Name: Norman
Last Name: Kling
Location: Alpine California

Re: 1926 Coupe Wiring Questions

Post by Norman Kling » Sun Jan 17, 2021 9:45 pm

If you are using the coils you should wire exactly as shown on the diagram. If you are using a distributor wire the switch in such a way that the wire which would normally go to the coil box will go to the distributor and if you want to you can connect the magneto wire from the switch to the battery so that either key position would run the car. If you are still using the magneto, you do not connect the magneto wire to the battery and do not connect the switch in such a way that the battery would be connected to the magneto.
I hope I have made this clear. If I confused you, please ask me questions.
Norm


jiminbartow
Posts: 2481
Joined: Sun Jan 06, 2019 10:55 pm
First Name: James
Last Name: Patrick
* REQUIRED* Type and Year of Model Ts owned: 1926 Coupe
Location: Bartow, FL
Board Member Since: 2001

Re: 1926 Coupe Wiring Questions

Post by jiminbartow » Sun Jan 17, 2021 11:06 pm

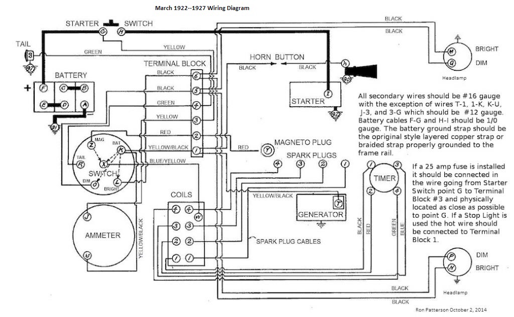
About six years ago I read on the forum that the Texas T wiring diagram was wrong and a wiring diagram endorsed by Ron “the Coilman” Patterson, was posted. I copied it and here it is, in case the Texas T diagram is still wrong after ten years, which I doubt, but just in case...

4BD6E767-9BA0-4FC0-8417-0F3AAF86E3A5.jpeg
19EA6A46-7F07-4466-BD54-A575E47C69F0.jpeg


Topic author
DIYer
Posts: 19
Joined: Thu Nov 19, 2020 7:57 pm
First Name: Glenn
Last Name: Larkin
* REQUIRED* Type and Year of Model Ts owned: 1926 Ford Model T Coupe
Location: Bartlesville, ok

Re: 1926 Coupe Wiring Questions

Post by DIYer » Wed Jan 20, 2021 4:00 pm

Gentlemen,

Thank you for your input and the copies of the schematics. This is helpful.

Best regards,

DIYer

User avatar

BE_ZERO_BE
Posts: 662
Joined: Sun Jan 06, 2019 12:27 pm
First Name: BOB
Last Name: CASCISA
* REQUIRED* Type and Year of Model Ts owned: 1916 TOURING
Location: POULSBO, WA

Re: 1926 Coupe Wiring Questions

Post by BE_ZERO_BE » Wed Jan 20, 2021 11:14 pm

Here is a link to color wiring diagrams.

https://nebula.wsimg.com/3a0733937917a1 ... oworigin=1

Here is a link to color schematic diagrams.

https://nebula.wsimg.com/3e10aca08d1115 ... oworigin=1
 
Respectfully Submitted,
Be_Zero_Be

I drive a Model T ... Microseconds don't matter :D

For every Absolute Model T Fact there are at least three exceptions.


Topic author
DIYer
Posts: 19
Joined: Thu Nov 19, 2020 7:57 pm
First Name: Glenn
Last Name: Larkin
* REQUIRED* Type and Year of Model Ts owned: 1926 Ford Model T Coupe
Location: Bartlesville, ok

Re: 1926 Coupe Wiring Questions

Post by DIYer » Fri Jan 22, 2021 11:15 pm

Be Zero Be,

Thank you for the links.

Best regards,

DIYer

Post Reply Previous topicNext topic