How important is wire size?
Forum rules
If you need help logging in, or have question about how something works, use the Support forum located here Support Forum
Complete set of Forum Rules Forum Rules
If you need help logging in, or have question about how something works, use the Support forum located here Support Forum
Complete set of Forum Rules Forum Rules
-
Steve Jelf
Topic author - Posts: 7393
- Joined: Fri Jan 04, 2019 9:37 pm
- First Name: Steve
- Last Name: Jelf
- * REQUIRED* Type and Year of Model Ts owned: 1923 touring and a few projects
- Location: Parkerfield, Kansas
- Board Member Since: 2007
- Contact:
How important is wire size?
I've had this 1923 touring for eleven years and was aware that it has some of those old reproduction wiring harnesses with mostly wrong colors. But today when I started to install a fuse it dawned on me that all the wires that are supposed to be 12 gauge are actually 16 gauge. Obviously Ford used 12 gauge for a reason, but I'm enough of an electronic dummy to wonder: What is the effect of the undersized wires?
The inevitable often happens.
1915 Runabout
1923 Touring
1915 Runabout
1923 Touring
-
CudaMan
- Posts: 2546
- Joined: Fri Jan 04, 2019 4:17 pm
- First Name: Mark
- Last Name: Strange
- * REQUIRED* Type and Year of Model Ts owned: 1924 Cut Off Touring (now a pickup)
- Location: Hillsboro, MO
- Board Member Since: 2013
Re: How important is wire size?
The thicker the wire (lower the gage) the more current it can carry without excessive resistance or over-heating. For the same power (watts), a 6 volt circuit needs twice the current compared to a 12 volt circuit.
Watts = Volts x Amps
That is why battery cables designed for 12V cars don't work so well on 6V systems, they are too small in diameter and present too much resistance to the high current required to drive the starter motor properly.
For lights and other accessory circuits, smaller than factory gage wires will run hotter and have more voltage drop.
Watts = Volts x Amps
That is why battery cables designed for 12V cars don't work so well on 6V systems, they are too small in diameter and present too much resistance to the high current required to drive the starter motor properly.
For lights and other accessory circuits, smaller than factory gage wires will run hotter and have more voltage drop.
Mark Strange
Hillsboro, MO
1924 Cut-off Touring (now a pickup)
Hillsboro, MO
1924 Cut-off Touring (now a pickup)
-
Steve Jelf
Topic author - Posts: 7393
- Joined: Fri Jan 04, 2019 9:37 pm
- First Name: Steve
- Last Name: Jelf
- * REQUIRED* Type and Year of Model Ts owned: 1923 touring and a few projects
- Location: Parkerfield, Kansas
- Board Member Since: 2007
- Contact:
Re: How important is wire size?
It did occur to me that eliminating that bottleneck might brighten my headlights.
The inevitable often happens.
1915 Runabout
1923 Touring
1915 Runabout
1923 Touring
-
Susanne
- Posts: 1119
- Joined: Sat Apr 13, 2019 6:06 pm
- First Name: Susanne
- Last Name: Rohner
- * REQUIRED* Type and Year of Model Ts owned: Late '15 touring, "Angel".
- Location: Valfabbrica, (central) Italy
- MTFCA Life Member: YES
- Board Member Since: 1999
- Contact:
Re: How important is wire size?
You need to go with at least the original size, perhaps even one or 2 larger... and at the same time clean ALL the corrosion off the terminal blocks and connectors - ESPECIALLY your grounds. Your lights will take on this strange characteristic of brightness, Your generator can almost keep up to the usage of your system, and your starter will spin miraculously faster. You may want to even add an extra ground strap to make sure you have a good "return" connection to the battery...
-
TonyB
- Posts: 663
- Joined: Fri Jan 04, 2019 11:15 am
- First Name: Tony
- Last Name: Bowker
- * REQUIRED* Type and Year of Model Ts owned: 1914 touring
- Location: La Mesa, CA
- MTFCA Life Member: YES
- Board Member Since: 2005
Re: How important is wire size?
Actually the situation is even worse than it initially appears.
If we consider a 6 watt load, then the current on a 6 volt system is 1 amp and let’s say a wire resistance of 0.1 ohms. Then the voltage at the load is 5.9 volts, a 1.6% drop
Now with a 12 system the with the same wire, the current is half and the voltage at the load is 11.95 volts, a 0.4% drop.
Notice how the effective voltage drop on higher voltage system is only one quarter that on the low volt system.
Now if we use thinner wire on the higher voltage system (say half the capacity) then the effective drop is greater but still only half that on the lower voltage system.
This is why the power distribution systems uses tremendously high voltages (275,000 volts) to reduce distribution losses. Carrying current costs money but voltage is essentially free.
All this thanks to the genius of Nikolas Tesla.
If we consider a 6 watt load, then the current on a 6 volt system is 1 amp and let’s say a wire resistance of 0.1 ohms. Then the voltage at the load is 5.9 volts, a 1.6% drop
Now with a 12 system the with the same wire, the current is half and the voltage at the load is 11.95 volts, a 0.4% drop.
Notice how the effective voltage drop on higher voltage system is only one quarter that on the low volt system.
Now if we use thinner wire on the higher voltage system (say half the capacity) then the effective drop is greater but still only half that on the lower voltage system.
This is why the power distribution systems uses tremendously high voltages (275,000 volts) to reduce distribution losses. Carrying current costs money but voltage is essentially free.
All this thanks to the genius of Nikolas Tesla.
Tony Bowker
La Mesa, California
1914 Touring, 1915 Speedster, 1924 Coupe.
La Mesa, California
1914 Touring, 1915 Speedster, 1924 Coupe.
-
Novice
- Posts: 642
- Joined: Tue Jan 08, 2019 12:25 pm
- First Name: Jim
- Last Name: Davis
- * REQUIRED* Type and Year of Model Ts owned: 1926 Touring. 1923/26 Open Express. 1920 depot hack
- Location: Tomball,Texas
- Board Member Since: 2017
ELECTRICAL OPTIONS for #16 wiring harness
Steve. You can switch over to led bubs for the lights and the #16 wire should be OK for the lighting. #16 is a too lite for the generator and horn at 6 volts. coil box ? or convert the car to 12 V and Your #16 wiring harness should be OK.
My 2 Cents worth maybe less.
My 2 Cents worth maybe less.
-
Hap_Tucker
- Posts: 403
- Joined: Sun Jan 06, 2019 4:58 pm
- First Name: Hap
- Last Name: Tucker
- * REQUIRED* Type and Year of Model Ts owned: 1915 cut off touring; 1918 touring; 1922 Speedster
- Location: Sumter, SC
- MTFCA Life Member: YES
Re: How important is wire size?
Steve,
Great question and for the battery powered items very good answers.
I am always hoping trying to run down the references on items. And I looked in Bruce McCalley's "Price List of Parts" and I can find part numbers, factory numbers, and even in some cases the length of a wire. But I did not see any comments about what gauge wire should be used. Do you or anyone else remember where the 12 gauge wire reference for the head light wires and other wires came from? I'm sure it would be indicated on the factory drawing and or record of change cards. But I do not have easy access to those.
Your 1923 touring is probably a starter equipped car (Ford world wide production numbers -- excluding Canada numbers for calendar year 1923 (which included many 1924 model year cars) were: 767,446 tourings with starters and 130,326 tourings without starters were produced (ref: http://www.mtfca.com/encyclo/fdprod.htm ). But I wonder if the magneto light wiring was the same size used for the battery lights?
Respectfully submitted,
Hap l9l5 cut off
Great question and for the battery powered items very good answers.
I am always hoping trying to run down the references on items. And I looked in Bruce McCalley's "Price List of Parts" and I can find part numbers, factory numbers, and even in some cases the length of a wire. But I did not see any comments about what gauge wire should be used. Do you or anyone else remember where the 12 gauge wire reference for the head light wires and other wires came from? I'm sure it would be indicated on the factory drawing and or record of change cards. But I do not have easy access to those.
Your 1923 touring is probably a starter equipped car (Ford world wide production numbers -- excluding Canada numbers for calendar year 1923 (which included many 1924 model year cars) were: 767,446 tourings with starters and 130,326 tourings without starters were produced (ref: http://www.mtfca.com/encyclo/fdprod.htm ). But I wonder if the magneto light wiring was the same size used for the battery lights?
Respectfully submitted,
Hap l9l5 cut off
-
Steve Jelf
Topic author - Posts: 7393
- Joined: Fri Jan 04, 2019 9:37 pm
- First Name: Steve
- Last Name: Jelf
- * REQUIRED* Type and Year of Model Ts owned: 1923 touring and a few projects
- Location: Parkerfield, Kansas
- Board Member Since: 2007
- Contact:
Re: How important is wire size?
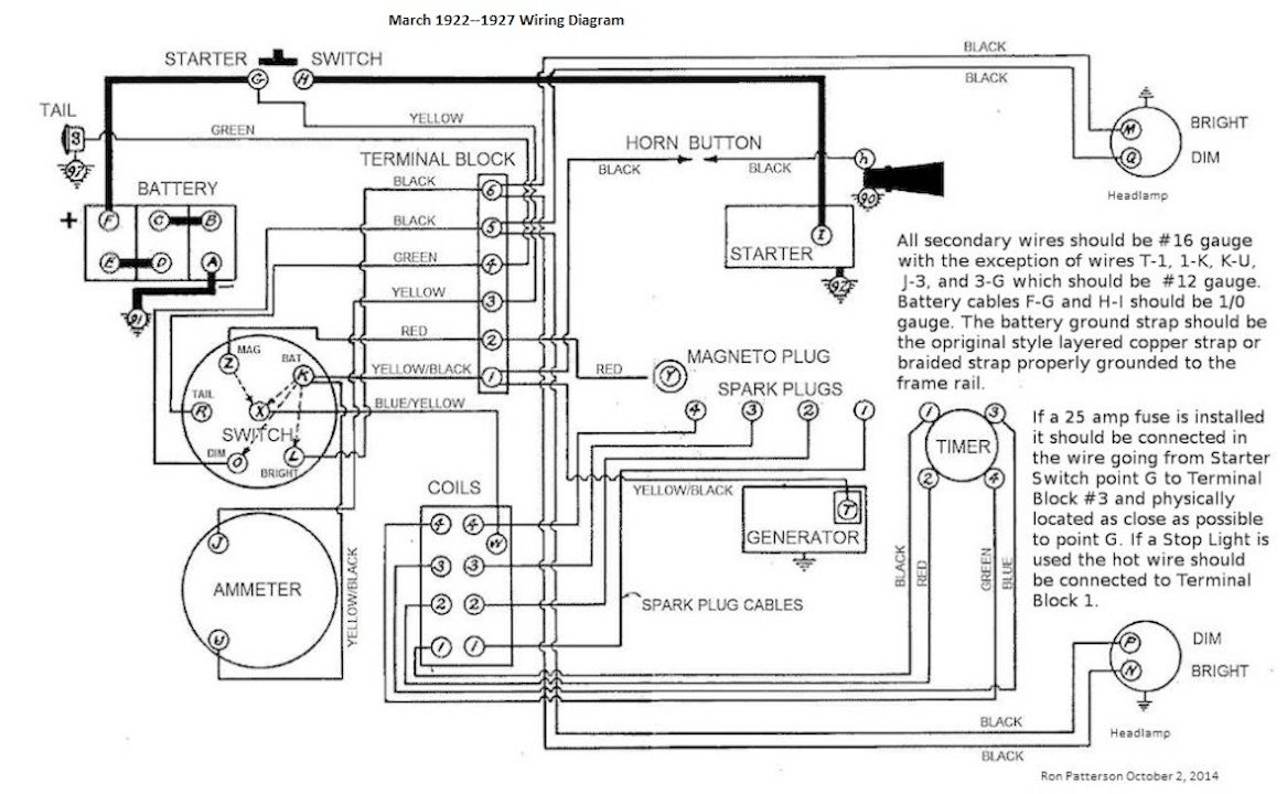
Hap, I'm going by the wiring diagrams from Ron Patterson and Bob Cascisa. They show 12 gauge for the generator, ammeter, and battery wires. That information may not be documented in Ford literature, but I expect it's based on the actual original wiring in a good many cars.
The inevitable often happens.
1915 Runabout
1923 Touring
1915 Runabout
1923 Touring
-
JP_noonan
- Posts: 94
- Joined: Sun Jan 06, 2019 11:44 am
- First Name: John
- Last Name: Noonan
- * REQUIRED* Type and Year of Model Ts owned: 1925 Runabout
- Location: Norton,Ma.
Re: How important is wire size?
Don't want to hijack Steve's great thread about the importance of proper wiring. But here's a great explanation of how different gauges can effect the way your T starts. It Might be helpful for some Newbies who have not read this before. 
When i first acquired my T, it was an older restoration and to my eye everything looked to be great. What i didn't realize is that the right gauge cables weren't used which caused a very slow spinning starter even with a strong new battery. Very frustrating for a new owner, but the best thing i ever did was to swap out the wrong cables for the right gauge, and absolutely ditch the braided ground strap for the solid copper one. After making these changes, it now turns over twice as fast as it did initially. Lesson learned.
http://evmtfc.com/wp-content/uploads/20 ... rticle.pdf
When i first acquired my T, it was an older restoration and to my eye everything looked to be great. What i didn't realize is that the right gauge cables weren't used which caused a very slow spinning starter even with a strong new battery. Very frustrating for a new owner, but the best thing i ever did was to swap out the wrong cables for the right gauge, and absolutely ditch the braided ground strap for the solid copper one. After making these changes, it now turns over twice as fast as it did initially. Lesson learned.
http://evmtfc.com/wp-content/uploads/20 ... rticle.pdf
Experience is a wonderful thing. It enables you to recognize a mistake when you make it again.
-
Charlie B in N.J.
- Posts: 782
- Joined: Mon Jan 07, 2019 7:40 am
- First Name: CHARLIE
- Last Name: BRANCA
- * REQUIRED* Type and Year of Model Ts owned: "27 Tudor / "23 Touring
- Location: Brick N.J.
- Board Member Since: 2010
Re: How important is wire size?
I had JP's problem with the '27. It was during a compression test that I smelled burning and traced it to the braided ground strap. That thing looked totally fine to the eye but was a great resistor.
Forget everything you thought you knew.
-
Hap_Tucker
- Posts: 403
- Joined: Sun Jan 06, 2019 4:58 pm
- First Name: Hap
- Last Name: Tucker
- * REQUIRED* Type and Year of Model Ts owned: 1915 cut off touring; 1918 touring; 1922 Speedster
- Location: Sumter, SC
- MTFCA Life Member: YES
Re: How important is wire size?
Steve,
Thank you so much for sharing the reference. And I agree Ron Patterson and Bob Cascisa know what they are doing.
Respectfully submitted,
Hap l9l5 cut off
Thank you so much for sharing the reference. And I agree Ron Patterson and Bob Cascisa know what they are doing.
Respectfully submitted,
Hap l9l5 cut off
-
D Stroud
- Posts: 1015
- Joined: Sun Jan 06, 2019 10:45 am
- First Name: David
- Last Name: Stroud
- * REQUIRED* Type and Year of Model Ts owned: 1925 Coupe
- Location: Mound City, MO 64470
- Board Member Since: 2011
Re: How important is wire size?
I haven't had the problem myself, but I recall reading on here in the past that someone had a new braided ground strap that one of the ends wasn't making good contact with the braided part. Had a heck of a time finding it. Dave
1925 mostly original coupe.
-
ABoer
- Posts: 234
- Joined: Mon Jan 07, 2019 2:41 pm
- First Name: Anthonie
- Last Name: Boer
- * REQUIRED* Type and Year of Model Ts owned: 1912 touring 1923 roadster 1925 pickup
- Location: Klaaswaal NL
Re: How important is wire size?
Why are for ground brainded strap used , and not the 1/0 wire as for the other side of the battery ???
Toon
Toon
-
dlmyers
- Posts: 156
- Joined: Sun Jan 06, 2019 6:00 pm
- First Name: Dale
- Last Name: Myers
- * REQUIRED* Type and Year of Model Ts owned: 1926 Tudor
- Location: Greenville
- Board Member Since: 2001
Re: How important is wire size?
What gauge are the spark plug cables supposed to be?
The old forums are a gold mine of information.
-
AndyClary
- Posts: 902
- Joined: Sun Jan 06, 2019 11:15 am
- First Name: Andrew
- Last Name: Clary
- * REQUIRED* Type and Year of Model Ts owned: 1914 Runabout 1926 Coupe. Mercury Speedster #1249
- Location: Usa
Re: How important is wire size?
To answer the original question, yes wires are sized to load. The proper loom is not expensive so you should just replace your bad loom. Wrong colors and wire size is a bad combination. Also remember That The fuse is sized to protect the wire, small wire small fuse.
Andy
Andy
-
Original Smith
- Posts: 3907
- Joined: Tue Jan 08, 2019 10:43 am
- First Name: Larry
- Last Name: Smith
- * REQUIRED* Type and Year of Model Ts owned: 13 Touring, 13 Roadster, 17 Coupelet, 25 Roadster P/U
- Location: Lomita, California
- MTFCA Life Member: YES
Re: How important is wire size?
Several years ago, I purchased a show quality wire loom set from Langs. The problem is, it wasn't show quality! The generator wire was one gauge too small. I found an original Ford script loom, and had it copied exactly. Cost me three times the price, but I got it right. They even wove in the Ford script tag.
-
namdc3
- Posts: 399
- Joined: Sun Jan 06, 2019 4:15 pm
- First Name: Nikolaus
- Last Name: Martin
- Location: Kansas City
- MTFCA Life Member: YES
Re: How important is wire size?
Steve, the short answer is that whatever the weakest link in the system is will be the hot spot. You want that to be a fuse, not a random spot in the harness. With 16 ga., the only way to accomplish this would be to go to a lower amp rated fuse, at which point you would get a lot of nuisance blows. I'd put new harnesses in. FYI, when I got mine this winter, the vendor's vendor had made a mistake and made the short yellow/black jumper wire on the back of the dash out of 14 ga. instead of 12 ga. The vendor promptly replaced the wire with 12 ga. for free. It's something to check in your new kit, though. Just hold the jumper wire up to the other yellow wires and ensure it's not smaller. 12 ga. to 14 ga. is noticeably different side by side.