Just getting used to driving with coils on magneto after 10 years of using a True Fire/battery ignition. It runs and pulls quite strong on magneto ( much better than coils on battery), but it idles rougher on mag than battery. Is this normal? Wondering what guage of wire should be used from mag to coil box, or if multi stranded VS solid wire would make a difference. I'm currently using a solid 18ga. wire. This is a pretty short run of wire from the mag post to the firewall mounted coil box on my 1912 roadster. It's probably about 10" in length.
Your thoughts will be appreciated. PS: coils have new hardware and have been set up on a HCCT.
John
Magneto Questions
Forum rules
If you need help logging in, or have question about how something works, use the Support forum located here Support Forum
Complete set of Forum Rules Forum Rules
If you need help logging in, or have question about how something works, use the Support forum located here Support Forum
Complete set of Forum Rules Forum Rules
-
AndreFordT
- Posts: 554
- Joined: Sun Jan 06, 2019 12:25 pm
- First Name: Andre
- Last Name: Valkenaers
- * REQUIRED* Type and Year of Model Ts owned: 1926 ; 1922 ; 1915.
- Location: Scherpenheuvel
Re: Magneto Questions
John,
First try to change the position of the advance lever to more advance and see what happens. Sometimes when running on magneto you need to set the ignition with more advance due to the position where the magneto produce the right current to generate the spark for the ignition.
If you try to start the engine on Magneto you need to set the lever 3 to 5 notices lower as for a battery start.
Did you test your magneto with a 21w 12v and a volt meter over the lamp.
You should find 8V to 12V ac while running your engine on battery.
If you find less, I think your your magnets are a little weak. You can charge them inside the car.
Good luck
Andre
Belgium
First try to change the position of the advance lever to more advance and see what happens. Sometimes when running on magneto you need to set the ignition with more advance due to the position where the magneto produce the right current to generate the spark for the ignition.
If you try to start the engine on Magneto you need to set the lever 3 to 5 notices lower as for a battery start.
Did you test your magneto with a 21w 12v and a volt meter over the lamp.
You should find 8V to 12V ac while running your engine on battery.
If you find less, I think your your magnets are a little weak. You can charge them inside the car.
Good luck
Andre
Belgium
-
Steve Jelf
- Posts: 7393
- Joined: Fri Jan 04, 2019 9:37 pm
- First Name: Steve
- Last Name: Jelf
- * REQUIRED* Type and Year of Model Ts owned: 1923 touring and a few projects
- Location: Parkerfield, Kansas
- Board Member Since: 2007
- Contact:
Re: Magneto Questions
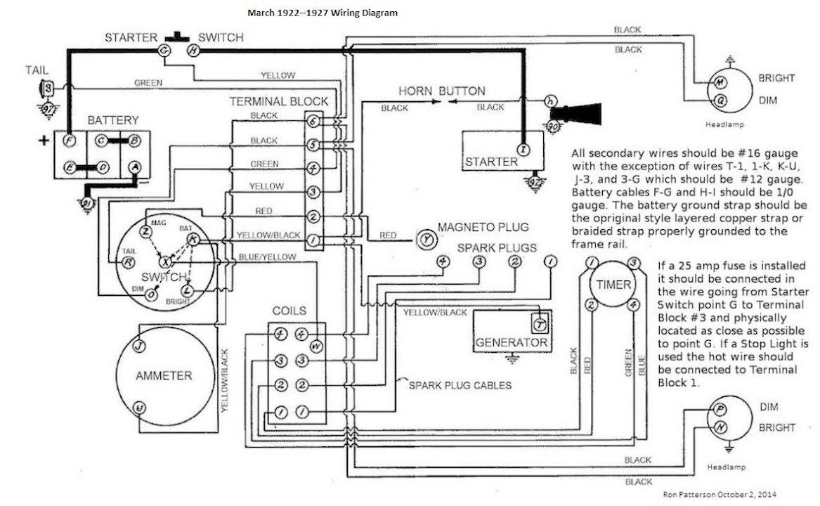
All wires except generator/ammeter/battery (12 gauge) are 16 gauge.
The inevitable often happens.
1915 Runabout
1923 Touring
1915 Runabout
1923 Touring
-
John.Zibell
- Posts: 386
- Joined: Mon Jan 07, 2019 9:09 am
- First Name: John
- Last Name: Zibell
- * REQUIRED* Type and Year of Model Ts owned: 1926 Tudor
- Location: Huntsville, AL
Re: Magneto Questions
Use a multi strand wire from the magneto. Current flows on the surface of wire. The multi strand has more surface area so it will conduct better than solid wire with less resistance.
1926 Tudor
-
Norman Kling
- Posts: 4694
- Joined: Tue Jan 08, 2019 1:39 pm
- First Name: Norman
- Last Name: Kling
- Location: Alpine California
Re: Magneto Questions
A couple things:
Coils must be matched. If one or more fires at a higher current than the others, it will be rough because it will fire earlier than the others.
The lowest voltage is produced by the magneto at idle and the highest at higher speeds, so if it is not producing enough voltage to fire each coil, one or more will missfire. It might fire on all 4 at a higher speed when the voltage is higher.
Both these problems could be helped by properly adjusted coils.
Norm
Coils must be matched. If one or more fires at a higher current than the others, it will be rough because it will fire earlier than the others.
The lowest voltage is produced by the magneto at idle and the highest at higher speeds, so if it is not producing enough voltage to fire each coil, one or more will missfire. It might fire on all 4 at a higher speed when the voltage is higher.
Both these problems could be helped by properly adjusted coils.
Norm
-
Oldav8tor
- Posts: 2319
- Joined: Sun Jan 06, 2019 11:39 am
- First Name: Tim
- Last Name: Juhl
- * REQUIRED* Type and Year of Model Ts owned: 1917 Touring
- Location: Thumb of Michigan
- Board Member Since: 2018
Re: Magneto Questions
Solid wire is usually a poor choice for automotive use or anytime there is likely to be a lot of vibration.
1917 Touring
1946 Aeronca Champ
1952 Willys M38a1 Jeep (sold 2023)
1953 Ford Jubilee Tractor
1946 Aeronca Champ
1952 Willys M38a1 Jeep (sold 2023)
1953 Ford Jubilee Tractor