Generator / Terminal 1 Question

Discuss all things Model T related.
Forum rules
If you need help logging in, or have question about how something works, use the Support forum located here Support Forum
Complete set of Forum Rules Forum Rules

Topic author
Boaski
Posts: 56
Joined: Mon Feb 11, 2019 9:01 pm
First Name: Todd
Last Name: Retterer
* REQUIRED* Type and Year of Model Ts owned: 1919 Touring
Location: Climax, Ohio

Generator / Terminal 1 Question

Post by Boaski » Fri May 17, 2024 10:39 pm

Over the winter I did the following to our 1919 T:
-Replaced the entire factory wiring harness
-Had the generator rebuilt by Brent Mize
-Installed a MTS voltage regulator
-Cleaned the contact points on the ignition / light switch
(along with a bunch of other stuff)

Tonight I noticed that there is voltage present on terminal1 (yellow and black wire) even when the ignition key is off. Is this normal?

User avatar

Mark Gregush
Posts: 5545
Joined: Sat Jan 05, 2019 1:57 pm
First Name: Mark
Last Name: Gregush
* REQUIRED* Type and Year of Model Ts owned: 1925 cutdown PU, 1948 F2 Ford flat head 6 pickup 3 speed
Location: Portland Or
Board Member Since: 1999

Re: Generator / Terminal 1 Question

Post by Mark Gregush » Fri May 17, 2024 10:45 pm

Yes that wire as long as the battery is connected, is hot. That is why if you remove the generator or cutout the battery should be disconnected.
I know the voices aren't real but damn they have some good ideas! :shock:

1925 Cut down pickup
1948 Ford F2 pickup

User avatar

Steve Jelf
Posts: 7411
Joined: Fri Jan 04, 2019 9:37 pm
First Name: Steve
Last Name: Jelf
* REQUIRED* Type and Year of Model Ts owned: 1923 touring and a few projects
Location: Parkerfield, Kansas
Board Member Since: 2007
Contact:

Re: Generator / Terminal 1 Question

Post by Steve Jelf » Fri May 17, 2024 10:57 pm

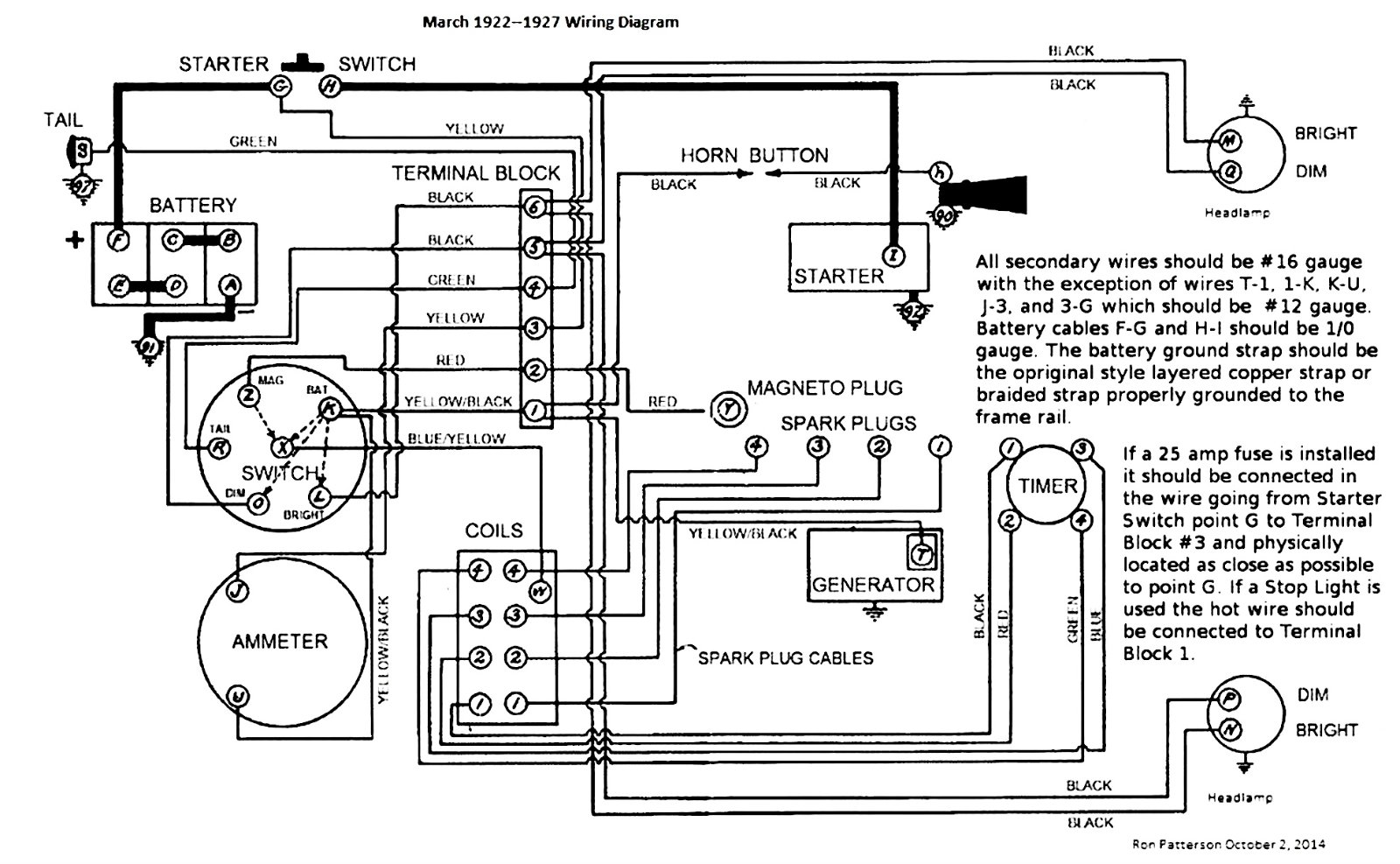
Probably yes. Your electrical system may differ from the 22-27 diagram, but yours probably takes current from the battery, through the ammeter, and eventually to terminal #1.

March 1922 to 1927  Wiring Diagram.jpg
The inevitable often happens.
1915 Runabout
1923 Touring

User avatar

TRDxB2
Posts: 6581
Joined: Tue Jan 08, 2019 4:56 pm
First Name: Frank
Last Name: Brandi
* REQUIRED* Type and Year of Model Ts owned: Speedsters (1919 w 1926 upgrades), 1926 (Ricardo Head)
Location: Moline IL
Board Member Since: 2018

Re: Generator / Terminal 1 Question

Post by TRDxB2 » Fri May 17, 2024 11:30 pm

YES. look at the ignition switch in the diagram an and follow the yellow/black to the ignition switch and then to the ammeter where the yellow wire from the battery is connected to the other side. So your seeing battery voltage anywhere on the yellow/black wire even to one side of the horn button
Attachments
Starter with dash ignition switch.png
The past is a great place and I don't want to erase it or to regret it, but I don't want to be its prisoner either.
Mick Jagger


TXGOAT2
Posts: 8639
Joined: Sun Feb 14, 2021 10:08 pm
First Name: Pat
Last Name: McNallen
* REQUIRED* Type and Year of Model Ts owned: 1926-7 roadster
Location: Graham, Texas
Board Member Since: 2021

Re: Generator / Terminal 1 Question

Post by TXGOAT2 » Fri May 17, 2024 11:32 pm

The yellow and black wire at the generator is always hot. NO fuse on the stock system, either. Key on, key off, does not matter.


Topic author
Boaski
Posts: 56
Joined: Mon Feb 11, 2019 9:01 pm
First Name: Todd
Last Name: Retterer
* REQUIRED* Type and Year of Model Ts owned: 1919 Touring
Location: Climax, Ohio

Re: Generator / Terminal 1 Question

Post by Boaski » Sat May 18, 2024 8:11 am

Thanks for the responses. I just wanted to make sure that I didn't put something back together wrong when I had the switch apart.

Post Reply Previous topicNext topic