Replacing the coil box on my late cousin's T
Forum rules
If you need help logging in, or have question about how something works, use the Support forum located here Support Forum
Complete set of Forum Rules Forum Rules
If you need help logging in, or have question about how something works, use the Support forum located here Support Forum
Complete set of Forum Rules Forum Rules
-
Topic author - Posts: 17
- Joined: Fri Aug 19, 2022 4:18 pm
- First Name: Michael
- Last Name: McCully
- * REQUIRED* Type and Year of Model Ts owned: 1924 Pickup
- Location: Fair Oaks, IN
Replacing the coil box on my late cousin's T
I am replacing the coil box on my 27 Model T truck. This is a family T that my late cousin had for years and had some, let's say, imaginative wiring practices. This is a T that my Grandfather pieced together in the 70's, so I have to get the serial number on the block to accurately date the engine. But I'm wondering where I could find proper wiring diagrams as the MTFCA Model T Electrical System manual is lacking in this area. There is one hand drawn diagram in there but I'm hoping for something more standard.
Since this car has a dashboard with light switch and ameter, I don't believe It should have had a switch on the coil box. The connections internal to it became loose and started causing issues but the modern lock my late cousin installed on it couldn't be removed without destroying the box, sadly. It has a starter that only succeeds in becoming very hot so I hand crank it but otherwise runs like a top. Any help/advice would be greatly appreciated. Thank you
[image][/image
IMG_4965.jpeg
Since this car has a dashboard with light switch and ameter, I don't believe It should have had a switch on the coil box. The connections internal to it became loose and started causing issues but the modern lock my late cousin installed on it couldn't be removed without destroying the box, sadly. It has a starter that only succeeds in becoming very hot so I hand crank it but otherwise runs like a top. Any help/advice would be greatly appreciated. Thank you
[image][/image
IMG_4965.jpeg
-
- Posts: 152
- Joined: Tue Mar 19, 2019 6:58 pm
- First Name: Mitch
- Last Name: Taylor
- * REQUIRED* Type and Year of Model Ts owned: 1924 Ford Model T touring
- Location: https://www.fordmodelt.net (Manning Valley, NSW, Australia)
- Contact:
Re: Replacing the coil box on my late cousin's T
Looks like a fun project!
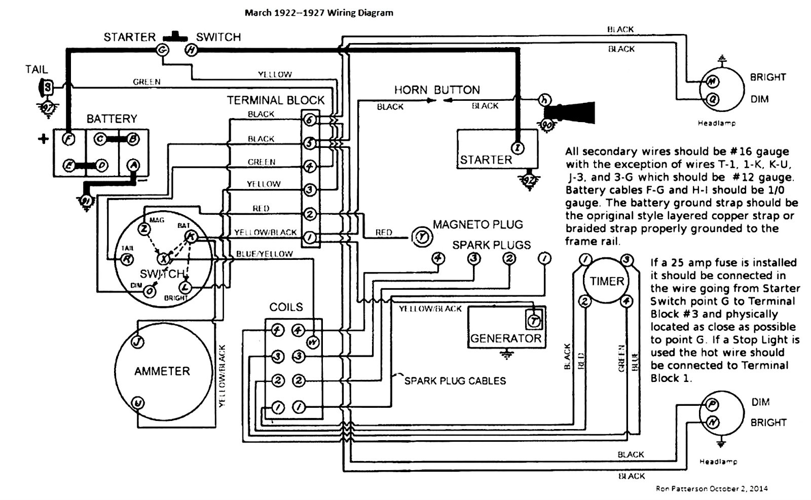
I'd be happy to contribute my assistance, starting with the standard ignition system wiring diagram...
https://www.fordmodelt.net/model-t-ignition.htm
I also did a video of rebuilding the coil box which you may be interested in:
https://www.youtube.com/watch?v=r8jRwqF3MAY
I hope this helps
I'd be happy to contribute my assistance, starting with the standard ignition system wiring diagram...
https://www.fordmodelt.net/model-t-ignition.htm
I also did a video of rebuilding the coil box which you may be interested in:
https://www.youtube.com/watch?v=r8jRwqF3MAY
I hope this helps

☆☆ ModelTMitch ☆☆
Manning Valley, NSW, Australia
★ Website: https://www.fordmodelt.net
★ YouTube: https://www.youtube.com/@ModelTMitch
★ Twitter: https://www.twitter.com/modeltmitch
★ Car Club: https://www.glhac.org
Manning Valley, NSW, Australia
★ Website: https://www.fordmodelt.net
★ YouTube: https://www.youtube.com/@ModelTMitch
★ Twitter: https://www.twitter.com/modeltmitch
★ Car Club: https://www.glhac.org
-
Topic author - Posts: 17
- Joined: Fri Aug 19, 2022 4:18 pm
- First Name: Michael
- Last Name: McCully
- * REQUIRED* Type and Year of Model Ts owned: 1924 Pickup
- Location: Fair Oaks, IN
Re: Replacing the coil box on my late cousin's T
Mitch,
Thank you very much for that diagram! Incredibly helpful as that answered a couple questions I had. I will certainly make use of your video as well.
If I might impose upon you further: do you have any info on the ignition/headlight switch on the later models? It may be more obvious once I pull it off but I’m concerned that my cousin Tommy’s wiring job was a bit of a mess as it incorporated the switch in your diagram as well. So far the switch only seems to operate the headlights and doesn’t have an impact on the running so I’m assuming it’s fully bypassed. Time will ultimately tell.
Thank you kindly for your response and info!
Mike
Thank you very much for that diagram! Incredibly helpful as that answered a couple questions I had. I will certainly make use of your video as well.
If I might impose upon you further: do you have any info on the ignition/headlight switch on the later models? It may be more obvious once I pull it off but I’m concerned that my cousin Tommy’s wiring job was a bit of a mess as it incorporated the switch in your diagram as well. So far the switch only seems to operate the headlights and doesn’t have an impact on the running so I’m assuming it’s fully bypassed. Time will ultimately tell.
Thank you kindly for your response and info!
Mike
-
- Posts: 152
- Joined: Tue Mar 19, 2019 6:58 pm
- First Name: Mitch
- Last Name: Taylor
- * REQUIRED* Type and Year of Model Ts owned: 1924 Ford Model T touring
- Location: https://www.fordmodelt.net (Manning Valley, NSW, Australia)
- Contact:
Re: Replacing the coil box on my late cousin's T
Looking at the set up on your truck there, It looks like its got a typical headlamp switch / ignition switch combination for that year, combined with the amp meter next to it. Only difference to a "typical" Model T is that your switch unit appears to be mounted on a block of wood, instead of the metal dash that Touring cars have.
Just one thing, I notice you said your truck is a '27, there is a slight variation to wiring coloring, which I have made mention of on the circuit diagram.
I have attached a reference picture below...
Just one thing, I notice you said your truck is a '27, there is a slight variation to wiring coloring, which I have made mention of on the circuit diagram.
I have attached a reference picture below...
☆☆ ModelTMitch ☆☆
Manning Valley, NSW, Australia
★ Website: https://www.fordmodelt.net
★ YouTube: https://www.youtube.com/@ModelTMitch
★ Twitter: https://www.twitter.com/modeltmitch
★ Car Club: https://www.glhac.org
Manning Valley, NSW, Australia
★ Website: https://www.fordmodelt.net
★ YouTube: https://www.youtube.com/@ModelTMitch
★ Twitter: https://www.twitter.com/modeltmitch
★ Car Club: https://www.glhac.org
-
- Posts: 6898
- Joined: Sun Jan 06, 2019 7:21 pm
- First Name: Allan
- Last Name: Bennett
- * REQUIRED* Type and Year of Model Ts owned: 1912 van, 1917 shooting brake, 1929 roadster buckboard, 1924 tourer, 1925 barn find buckboard, 1925 D &F wide body roadster, 1927LHD Tudor sedan.
- Location: Gawler, Australia
Re: Replacing the coil box on my late cousin's T
First things first. It is not a truck. It is a nicely fashioned vehicle based on a car chassis. If it was a T truck it would have a heavy worm drive rear axle, very short running boards and no s[lash aprons.
As it is, it will run with standard Ts at car speeds rather than the slower speeds of true TT trucks, and most people would see that as a good thing.
The only 26-7 parts I see is the rear wheels with large brake drums. The rest looks earlier. Many put-together cars have a variety of parts used in the build, and that too is of no consequence for some people.The bigger emergency brakes on the back are a bonus for performance.
The switch panel and ammeter are for a pre 26-7 and on a flat wooden dash like you have, would be mounted on a panel bolted to the firewall and angled back to carry the switch and gauge. These were available from the vendors. That would make rewiring easy using stock looms from the vendors.
Commercial vehicles can be much more interesting than standard factory issue Fords.
You can play with yours just as you like without the constraints some chose to impose on themselves trying to get everything factory correct. It is a vehicle with which you can have a lot of fun.
Allan from down under.
As it is, it will run with standard Ts at car speeds rather than the slower speeds of true TT trucks, and most people would see that as a good thing.
The only 26-7 parts I see is the rear wheels with large brake drums. The rest looks earlier. Many put-together cars have a variety of parts used in the build, and that too is of no consequence for some people.The bigger emergency brakes on the back are a bonus for performance.
The switch panel and ammeter are for a pre 26-7 and on a flat wooden dash like you have, would be mounted on a panel bolted to the firewall and angled back to carry the switch and gauge. These were available from the vendors. That would make rewiring easy using stock looms from the vendors.
Commercial vehicles can be much more interesting than standard factory issue Fords.
You can play with yours just as you like without the constraints some chose to impose on themselves trying to get everything factory correct. It is a vehicle with which you can have a lot of fun.
Allan from down under.
-
- Posts: 1959
- Joined: Sun Jan 06, 2019 8:20 pm
- First Name: Robert
- Last Name: Jablonski
- * REQUIRED* Type and Year of Model Ts owned: 1926 Runabout
- Location: New Jersey
- MTFCA Life Member: YES
- Board Member Since: 1999
Re: Replacing the coil box on my late cousin's T
When you use starter you mentioned that it gets very hot.... It could boil down to the wrong size battery cables and or dirty/corroded starter switch contacts, including loose connections.
-
- Posts: 375
- Joined: Mon Jan 07, 2019 9:09 am
- First Name: John
- Last Name: Zibell
- * REQUIRED* Type and Year of Model Ts owned: 1926 Tudor
- Location: Huntsville, AL
-
- Posts: 42
- Joined: Sun Jan 06, 2019 9:43 pm
- First Name: Roger
- Last Name: Hallett
- * REQUIRED* Type and Year of Model Ts owned: 1924 Runabout, 1917 Runabout
- Location: Beloit, Wis.
- Board Member Since: 2019
Re: Replacing the coil box on my late cousin's T
Michael, the wiring is rather simple as long as you make the proper connections, you can use factory made harness like the vendors sell or make your own. The connections on your switch plate may need to be cleaned or replaced. You didn't mention if it was 6 or12 volt system on your truck.
-
- Posts: 7344
- Joined: Fri Jan 04, 2019 9:37 pm
- First Name: Steve
- Last Name: Jelf
- * REQUIRED* Type and Year of Model Ts owned: 1923 touring and a few projects
- Location: Parkerfield, Kansas
- Board Member Since: 2007
- Contact:
Re: Replacing the coil box on my late cousin's T
To go along with the wiring diagrams already posted, here's one that will be very familiar to those who have been here for several years.
The switch shown here has two controls. One, operated with the key, turns the ignition on and off. The other is a handle with various positions for the lights.
Over the course of a century the back plate in the switch may have become warped. Chances are you don't have to buy a new switch. A warped back plate can often be flattened by rubbing it on coarse sandpaper. If that makes the non-conductive stops too shallow you can carefully deepen them with a drill that fits.
There are two types of back plates. One has pins, like the one in the picture. The other type is held in by bent-over metal tabs. To remove the back plate you have to pry the tabs open slowly and gently. Before reassembly you should turn the tabs red and let them cool to prevent breakage when you bend them over again.
The switch shown here has two controls. One, operated with the key, turns the ignition on and off. The other is a handle with various positions for the lights.
Over the course of a century the back plate in the switch may have become warped. Chances are you don't have to buy a new switch. A warped back plate can often be flattened by rubbing it on coarse sandpaper. If that makes the non-conductive stops too shallow you can carefully deepen them with a drill that fits.
There are two types of back plates. One has pins, like the one in the picture. The other type is held in by bent-over metal tabs. To remove the back plate you have to pry the tabs open slowly and gently. Before reassembly you should turn the tabs red and let them cool to prevent breakage when you bend them over again.
The inevitable often happens.
1915 Runabout
1923 Touring
1915 Runabout
1923 Touring