Changing ground + to -

Discuss all things Model T related.
Forum rules
If you need help logging in, or have question about how something works, use the Support forum located here Support Forum
Complete set of Forum Rules Forum Rules

Topic author
Martin
Posts: 41
Joined: Tue Jan 22, 2019 8:10 pm
First Name: Martin
Last Name: Cobb
* REQUIRED* Type and Year of Model Ts owned: 1917 engine, 1916 Runabout, 1915 engine & chassis
Location: Northbrook Illinois

Changing ground + to -

Post by Martin » Wed May 14, 2025 2:33 pm

Thanks to all who responded to my previous post. My 1916 with a 1921 engine is positive ground. To change it to negative ground I plan to:
1) reverse the battery cables
2) polarize the generator by briefly touching B+ to the field terminal
Should I disconnect the generator wire while I polarize the field (and reconnect it before I start the engine)?
3) reverse the wires on the ammeter
4) start the engine and hope it works!
Have I left anything out?


Dan Hatch
Posts: 5371
Joined: Tue Jan 08, 2019 7:31 pm
First Name: Dan
Last Name: Hatch
Location: Alabama

Re: Changing ground + to -

Post by Dan Hatch » Wed May 14, 2025 2:37 pm

If it was mine I would just reverse the cables and try it.
Then worry about the rest.


Moxie26
Posts: 2026
Joined: Sun Jan 06, 2019 8:20 pm
First Name: Robert
Last Name: Jablonski
* REQUIRED* Type and Year of Model Ts owned: 1926 Runabout
Location: New Jersey
MTFCA Life Member: YES
Board Member Since: 1999

Re: Changing ground + to -

Post by Moxie26 » Wed May 14, 2025 2:53 pm

Dan has good advice, except your battery cables are at a set length.......It's better to unclamp your battery from a carrier. Pick it up. Rotate the battery 180° reinstall so the negative terminal is closest to the driver side rail of the frame, the connect the " short " negative battery cable... then the longer cable ( positive + post ) that goes to the starter foot switch.


Moxie26
Posts: 2026
Joined: Sun Jan 06, 2019 8:20 pm
First Name: Robert
Last Name: Jablonski
* REQUIRED* Type and Year of Model Ts owned: 1926 Runabout
Location: New Jersey
MTFCA Life Member: YES
Board Member Since: 1999

Re: Changing ground + to -

Post by Moxie26 » Wed May 14, 2025 3:59 pm

Hope these online pictures are helpful.
Attachments
6fb3c1128dc5f2e201fb376366f4b03754b47158.jpeg
e9b78e54fe656722d1649b83daf9085641e6b7af.jpeg
2cb3b258823b09b97161d1a4bc9c69861e3a24a7.jpeg


Moxie26
Posts: 2026
Joined: Sun Jan 06, 2019 8:20 pm
First Name: Robert
Last Name: Jablonski
* REQUIRED* Type and Year of Model Ts owned: 1926 Runabout
Location: New Jersey
MTFCA Life Member: YES
Board Member Since: 1999

Re: Changing ground + to -

Post by Moxie26 » Wed May 14, 2025 5:35 pm

Close-up on positive terminal starter switch cable
Attachments
6fb3c1128dc5f2e201fb376366f4b03754b47158~2.jpeg
6fb3c1128dc5f2e201fb376366f4b03754b47158~2.jpeg (32.02 KiB) Viewed 3177 times


love2T's
Posts: 252
Joined: Thu Dec 12, 2024 8:47 am
First Name: T
Last Name: Gates
* REQUIRED* Type and Year of Model Ts owned: 1913 Touring, 1926 Fordor
Location: USA
Board Member Since: 2019

Re: Changing ground + to -

Post by love2T's » Thu May 15, 2025 8:31 am

Martin wrote:
Wed May 14, 2025 2:33 pm
Thanks to all who responded to my previous post. My 1916 with a 1921 engine is positive ground. To change it to negative ground I plan to:
1) reverse the battery cables
2) polarize the generator by briefly touching B+ to the field terminal
Should I disconnect the generator wire while I polarize the field (and reconnect it before I start the engine)?
3) reverse the wires on the ammeter
4) start the engine and hope it works!
Have I left anything out?
Not being an automotive electrical expert in any way shape or form, my first if not only question would be "Why"? What's the advantage? (OK, 2 questions!) I see none. And a good way to ruin a battery charger if out of "habit" you hook it up wrong. Don't ask me how I know! :lol:

User avatar

RajoRacer
Posts: 5467
Joined: Sun Jan 06, 2019 12:18 pm
First Name: Steve
Last Name: Tomaso
* REQUIRED* Type and Year of Model Ts owned: 1914 Touring, 1919 Centerdoor, 1924 TT C-Cab Express, 1925 Racer
Location: Longbranch, WA
Board Member Since: 2001

Re: Changing ground + to -

Post by RajoRacer » Thu May 15, 2025 10:25 am

Both of my newer Schumacher chargers have an "idiot" light that displays if one reverses polarity !

User avatar

WillyR
Posts: 359
Joined: Wed Aug 21, 2024 5:24 pm
First Name: Vilhelm
Last Name: VonRaschke
* REQUIRED* Type and Year of Model Ts owned: 1924 coupe
Location: ABQ

Re: Changing ground + to -

Post by WillyR » Thu May 15, 2025 11:13 am

love2T's wrote:
Thu May 15, 2025 8:31 am
Martin wrote:
Wed May 14, 2025 2:33 pm
Thanks to all who responded to my previous post. My 1916 with a 1921 engine is positive ground. To change it to negative ground I plan to:
1) reverse the battery cables
2) polarize the generator by briefly touching B+ to the field terminal
Should I disconnect the generator wire while I polarize the field (and reconnect it before I start the engine)?
3) reverse the wires on the ammeter
4) start the engine and hope it works!
Have I left anything out?
Not being an automotive electrical expert in any way shape or form, my first if not only question would be "Why"? What's the advantage? (OK, 2 questions!) I see none. And a good way to ruin a battery charger if out of "habit" you hook it up wrong. Don't ask me how I know! :lol:
I know positive ground veekles rust easier, as you are making the frame a diode, or sumthin like that.

I look at the battery terminals prior to placing a charger on the battery.

I didn't know you could change from + to -

learn sumthin' knew erry day.....
Sent from the panic room, via two tin cans attached with a string, and a jail broken Marconi, while wearing a Tin Foil hat.


Jerry VanOoteghem
Posts: 4384
Joined: Sun Jan 06, 2019 4:06 pm
First Name: Jerry
Last Name: Van
Location: S.E. Michigan

Re: Changing ground + to -

Post by Jerry VanOoteghem » Thu May 15, 2025 11:54 am

Dan Hatch wrote:
Wed May 14, 2025 2:37 pm
If it was mine I would just reverse the cables and try it.
Then worry about the rest.
Dan,

How silly to think it could be that easy. :lol:


Tom VanMeeteren
Posts: 119
Joined: Wed Jan 09, 2019 8:26 am
First Name: Tom
Last Name: VanMeeteren
* REQUIRED* Type and Year of Model Ts owned: 1911 touring 1923 touring
Location: Valley, NE

Re: Changing ground + to -

Post by Tom VanMeeteren » Thu May 15, 2025 2:38 pm

Don't forget to change the wires on the coil too. If you don't change them, you loose about 20% of the intensity of the spark at the plug


Moxie26
Posts: 2026
Joined: Sun Jan 06, 2019 8:20 pm
First Name: Robert
Last Name: Jablonski
* REQUIRED* Type and Year of Model Ts owned: 1926 Runabout
Location: New Jersey
MTFCA Life Member: YES
Board Member Since: 1999

Re: Changing ground + to -

Post by Moxie26 » Thu May 15, 2025 5:31 pm

Tom... Could you give a little bit more help on that... Explain your procedure and supplement with pictures if possible. Thanks.


Norman Kling
Posts: 4694
Joined: Tue Jan 08, 2019 1:39 pm
First Name: Norman
Last Name: Kling
Location: Alpine California

Re: Changing ground + to -

Post by Norman Kling » Sat May 17, 2025 10:36 pm

The Model A ran with a positive ground. The cutout is different. The Model T is negative ground. Don't know whether the starter is wound differently for pos or neg ground, but it might be. You don't want the starter to spin backward. The coils should work either way, however, if you have a distributor, Not sure.Your spark plugs might have a problem? If you are using a radio in the car, it might also cause a problem So be sure why the polarity has been reversed.
Norm


Moxie26
Posts: 2026
Joined: Sun Jan 06, 2019 8:20 pm
First Name: Robert
Last Name: Jablonski
* REQUIRED* Type and Year of Model Ts owned: 1926 Runabout
Location: New Jersey
MTFCA Life Member: YES
Board Member Since: 1999

Re: Changing ground + to -

Post by Moxie26 » Sun May 18, 2025 8:01 am

Good morning Norm... I totally agree with you.... The whole basis of this problem reverts back to improper battery installation. I've seen this a few times in the last 40 years where people, on their own, assume... the Model T electrical system worked the same as the later Model. A electrical system being that it was a positive grounded system..... Not purposely ignoring any Model T information but just assuming that it was the same. ..... And for those who experienced these assumed " problems " , installing the battery with the proper negative ground fixed the problems. It is amazing how by following manufacturers guidelines will cure assumptions and ignorance.


Line_Noise
Posts: 30
Joined: Sat Nov 19, 2022 8:50 am
First Name: Derek
Last Name: Dudgeon
* REQUIRED* Type and Year of Model Ts owned: 1927 Coupe
Location: Baltimore, MD
Board Member Since: 2022

Re: Changing ground + to -

Post by Line_Noise » Sun May 18, 2025 9:45 am

Moxie26 wrote:
Thu May 15, 2025 5:31 pm
Tom... Could you give a little bit more help on that... Explain your procedure and supplement with pictures if possible. Thanks.
I believe he is referring to the preference to arrange the high-tension polarity such that electrons flow from the spark plugs central electrode to the grounding electrode, and not the other way around. On a distributor ignition system, it is simple to reverse the low voltage connections to the coil to accomplish this.

With stock timer and trembler coils...it gets way more complicated especially when operating on magneto is considered.

From time to time prolonged discussions on the topic occur here, if you do an external Google search on the site for Spark Plug Polarity you can find several.


Moxie26
Posts: 2026
Joined: Sun Jan 06, 2019 8:20 pm
First Name: Robert
Last Name: Jablonski
* REQUIRED* Type and Year of Model Ts owned: 1926 Runabout
Location: New Jersey
MTFCA Life Member: YES
Board Member Since: 1999

Re: Changing ground + to -

Post by Moxie26 » Sun May 18, 2025 10:32 am

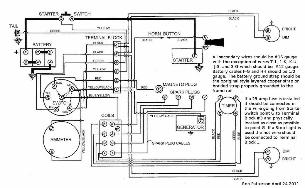
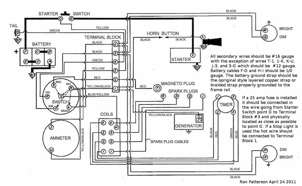
Line_Noise..... Your posting reflects Google Artificial Intelligence.... What questions do you have on negative grounding for the Model T electric system that is different from Ron Patterson's diagram ???
Attachments
2cb3b258823b09b97161d1a4bc9c69861e3a24a7(1).jpeg


John Codman
Posts: 1532
Joined: Mon Jan 07, 2019 10:27 am
First Name: John
Last Name: Codman
* REQUIRED* Type and Year of Model Ts owned: 1927 Youring
Location: Naples, FL 34120

Re: Changing ground + to -

Post by John Codman » Sun May 18, 2025 11:19 am

WillyR wrote:
Thu May 15, 2025 11:13 am
love2T's wrote:
Thu May 15, 2025 8:31 am
Martin wrote:
Wed May 14, 2025 2:33 pm
Thanks to all who responded to my previous post. My 1916 with a 1921 engine is positive ground. To change it to negative ground I plan to:
1) reverse the battery cables
2) polarize the generator by briefly touching B+ to the field terminal
Should I disconnect the generator wire while I polarize the field (and reconnect it before I start the engine)?
3) reverse the wires on the ammeter
4) start the engine and hope it works!
Have I left anything out?
Not being an automotive electrical expert in any way shape or form, my first if not only question would be "Why"? What's the advantage? (OK, 2 questions!) I see none. And a good way to ruin a battery charger if out of "habit" you hook it up wrong. Don't ask me how I know! :lol:
I know positive ground veekles rust easier, as you are making the frame a diode, or sumthin like that.

I look at the battery terminals prior to placing a charger on the battery.

I didn't know you could change from + to -

learn sumthin' knew erry day.....
The problem is that DC electricity actually flows from negative to positive. This is called Electron theory; an Electron is a negatively charged sub-atomic particle. The reason that a battery has a negative post is that is where the Electrons are. In the automotive world we use what is called conventional theory and pretend that Electrons flow from positive to negative. It may be easier to understand and visualize conventional theory, but that ain't what is actually happening.


Line_Noise
Posts: 30
Joined: Sat Nov 19, 2022 8:50 am
First Name: Derek
Last Name: Dudgeon
* REQUIRED* Type and Year of Model Ts owned: 1927 Coupe
Location: Baltimore, MD
Board Member Since: 2022

Re: Changing ground + to -

Post by Line_Noise » Sun May 18, 2025 11:59 am

My post is not AI, I typed it myself and did not copy from or consult any AI tools. Maybe it is just my writing style.

I was attempting to clarify why Tom V. was suggesting the coil wires be reversed.

The "20%" in Tom V's post refers to the potentially weaker spark when the high tension current flow is not in the preferred direction (preferred = electrons from spark plug center electrode to grounding strap).

I do not have any questions about wiring the connections in the car and have no disagreement with Ron's diagram. The connections I am referring to are on the internal high voltage secondary windings inside the coil boxes which are not shown on the diagram.

If Martin's car has a distributor, then Tom's suggestion is easily accomplished. If Martin's car has stock coils and timer, then likely no connections involved were modified when converted to positive ground, so nothing needs to change to revert to negative ground.

Maybe Tom V. knows or assumes Martin's car has a distributor. I don't know, maybe we will find out if one of them revisits this post.


speedytinc
Posts: 5087
Joined: Fri Feb 12, 2021 12:24 pm
First Name: john
Last Name: karvaly
* REQUIRED* Type and Year of Model Ts owned: 14/15 wide track roadster. 23 touring, 27 roadster pickup, 20ish rajo touring
Location: orange, ca
Board Member Since: 2020

Re: Changing ground + to -

Post by speedytinc » Sun May 18, 2025 4:30 pm

In a stock T ignition system, running on mag, depending on the node, the coil is being fired with either a positive OR negative charge. AC current is in play. Running on Battery, it depends on how the coil is wired internally. I am told ford & kw coils are wired differently.
If you really cared, you could match your power & coil for optimum spark direction. Do it really matter for 99.9% of us - no.
With modern, can coil ignitions, it mattered enough that manufacturers specify + & - wiring.

Post Reply Previous topicNext topic