Transmission

Discuss all things Model T related.
Forum rules
If you need help logging in, or have question about how something works, use the Support forum located here Support Forum
Complete set of Forum Rules Forum Rules
User avatar

Topic author
LesAlderson
Posts: 14
Joined: Fri Apr 19, 2019 11:00 am
First Name: Les
Last Name: Alderson
* REQUIRED* Type and Year of Model Ts owned: 1925 TT
Location: Modesto CA

Transmission

Post by LesAlderson » Fri Apr 19, 2019 11:43 am

I have a 1925TT appears to have an electrical connection on the top/front of the transmission. If it truly is, what is it used for?

User avatar

CudaMan
Posts: 2538
Joined: Fri Jan 04, 2019 4:17 pm
First Name: Mark
Last Name: Strange
* REQUIRED* Type and Year of Model Ts owned: 1924 Cut Off Touring (now a pickup)
Location: Hillsboro, MO
Board Member Since: 2013

Re: Transmission

Post by CudaMan » Fri Apr 19, 2019 11:53 am

Sounds like the lead from the magneto plug to the junction block:
Attachments
best 1922-27 diagram.jpg
Mark Strange
Hillsboro, MO
1924 Cut-off Touring (now a pickup)

User avatar

Steve Jelf
Posts: 7352
Joined: Fri Jan 04, 2019 9:37 pm
First Name: Steve
Last Name: Jelf
* REQUIRED* Type and Year of Model Ts owned: 1923 touring and a few projects
Location: Parkerfield, Kansas
Board Member Since: 2007
Contact:

Re: Transmission

Post by Steve Jelf » Fri Apr 19, 2019 11:54 am

IMG_0363 copy.JPG
You mean this? It's the mag post. It sends electricity to the coils so you don't have to run on battery. Most T engines run better on MAG than they do on BAT.

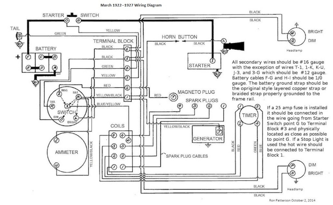
Here's how it's wired.


March 1922 to 1927  Wiring Diagram.jpg
The inevitable often happens.
1915 Runabout
1923 Touring

User avatar

Topic author
LesAlderson
Posts: 14
Joined: Fri Apr 19, 2019 11:00 am
First Name: Les
Last Name: Alderson
* REQUIRED* Type and Year of Model Ts owned: 1925 TT
Location: Modesto CA

Re: Transmission

Post by LesAlderson » Fri Apr 19, 2019 12:10 pm

I have a distributor so that would explain why there was nothing connected.
Thanks


John kuehn
Posts: 4530
Joined: Sun Jan 06, 2019 8:00 pm
First Name: John
Last Name: Kuehn
* REQUIRED* Type and Year of Model Ts owned: 19 Roadster, 21 Touring, 24 Coupe
Location: Texas

Re: Transmission

Post by John kuehn » Fri Apr 19, 2019 12:57 pm

Don’t know if you magneto magnets are still good but DO NOT hook up a battery wire of any kind to it thinking it will run on mag.
If you do you will demagnetized the magnets! Hence no mag.

Post Reply Previous topicNext topic