Horn Wiring
Forum rules
If you need help logging in, or have question about how something works, use the Support forum located here Support Forum
Complete set of Forum Rules Forum Rules
If you need help logging in, or have question about how something works, use the Support forum located here Support Forum
Complete set of Forum Rules Forum Rules
-
BLB27
Topic author - Posts: 892
- Joined: Thu Jul 23, 2020 9:28 pm
- First Name: Bruce
- Last Name: Brakke
- * REQUIRED* Type and Year of Model Ts owned: 1927 coupe
- Location: Ames, Iowa
Horn Wiring
I have installed the horn on my coupe. I know one wire from the horn button goes to the terminal and the other goes to the horn. The horn has two connections. Which connection does the wire go to?
-
TRDxB2
- Posts: 6579
- Joined: Tue Jan 08, 2019 4:56 pm
- First Name: Frank
- Last Name: Brandi
- * REQUIRED* Type and Year of Model Ts owned: Speedsters (1919 w 1926 upgrades), 1926 (Ricardo Head)
- Location: Moline IL
- Board Member Since: 2018
Re: Horn Wiring
This may help,
-
The picture of t he contacts looks like there is some stamping next to them. Is there?
The picture of t he contacts looks like there is some stamping next to them. Is there?
- Attachments
-
- f horn.png (127.79 KiB) Viewed 3327 times
The past is a great place and I don't want to erase it or to regret it, but I don't want to be its prisoner either.
Mick Jagger
Mick Jagger
-
J1MGOLDEN
- Posts: 1322
- Joined: Sun Jan 06, 2019 5:39 pm
- First Name: James
- Last Name: Golden
- * REQUIRED* Type and Year of Model Ts owned: 1926 Model T Roadster
- Location: Bowie, MD
Re: Horn Wiring
One wire goes direct to ground.
The two terminals were likely used to make the horn work on both a negative or positive ground vehicle.
If you hook up one and touch the 6 volt wire to the other terminal and the horn works you should be OK.
A few sparks on the initial contact are normal.
If the wire gets hot, then you might try the reverse wire connection.
The horn hot wire is connected right to the starter switch terminal to the battery, as those horns draw more than the 20 amps the ammeter car handle.
The two terminals were likely used to make the horn work on both a negative or positive ground vehicle.
If you hook up one and touch the 6 volt wire to the other terminal and the horn works you should be OK.
A few sparks on the initial contact are normal.
If the wire gets hot, then you might try the reverse wire connection.
The horn hot wire is connected right to the starter switch terminal to the battery, as those horns draw more than the 20 amps the ammeter car handle.
-
Oldav8tor
- Posts: 2329
- Joined: Sun Jan 06, 2019 11:39 am
- First Name: Tim
- Last Name: Juhl
- * REQUIRED* Type and Year of Model Ts owned: 1917 Touring
- Location: Thumb of Michigan
- Board Member Since: 2018
Re: Horn Wiring
You might want to consider adding a horn relay. That way you avoid sending high current thru the horn switch wiring and contacts. They make relays both in 6 and 12 volt versions.
1917 Touring
1946 Aeronca Champ
1952 Willys M38a1 Jeep (sold 2023)
1953 Ford Jubilee Tractor
1946 Aeronca Champ
1952 Willys M38a1 Jeep (sold 2023)
1953 Ford Jubilee Tractor
-
BLB27
Topic author - Posts: 892
- Joined: Thu Jul 23, 2020 9:28 pm
- First Name: Bruce
- Last Name: Brakke
- * REQUIRED* Type and Year of Model Ts owned: 1927 coupe
- Location: Ames, Iowa
Re: Horn Wiring
Frank, There is no stamping near the terminals on the horn that would tell which terminal is positive or negative.
After I made this post, I remembered that I had taken a photo of the horn and its wire connections while it was on the coupe prior to restoration. You can see that the terminal with the wing nut was connected to the starter switch and the other terminal was grounded to the frame. Therefore, apparently the wing nut terminal is positive and the other is the negative ground. Sorry about photo orientation!!
During the last year or so as I have been doing the restoration, I have hooked up the horn to a 6v battery several times to show others what the horn sounded like. I don't remember specifically paying any attention to which horn terminal I connected to the battery positive post. In some of these "sound" demos, I may have connected the battery positive post to the the horn terminal without the wing nut. I would think that should have damaged the horn. Why not?? Is it because what Jim said, "The two terminals were likely used to make the horn work on both negative or positive systems"?
After I made this post, I remembered that I had taken a photo of the horn and its wire connections while it was on the coupe prior to restoration. You can see that the terminal with the wing nut was connected to the starter switch and the other terminal was grounded to the frame. Therefore, apparently the wing nut terminal is positive and the other is the negative ground. Sorry about photo orientation!!
During the last year or so as I have been doing the restoration, I have hooked up the horn to a 6v battery several times to show others what the horn sounded like. I don't remember specifically paying any attention to which horn terminal I connected to the battery positive post. In some of these "sound" demos, I may have connected the battery positive post to the the horn terminal without the wing nut. I would think that should have damaged the horn. Why not?? Is it because what Jim said, "The two terminals were likely used to make the horn work on both negative or positive systems"?
-
Allan
- Posts: 7266
- Joined: Sun Jan 06, 2019 7:21 pm
- First Name: Allan
- Last Name: Bennett
- * REQUIRED* Type and Year of Model Ts owned: 1912 van, 1917 shooting brake, 1929 roadster buckboard, 1924 tourer, 1925 barn find buckboard, 1925 D &F wide body roadster, 1927LHD Tudor sedan.
- Location: Gawler, Australia
Re: Horn Wiring
It is hard to confuse the wiring of a T horn. There is only one wire! That said, some people prefer an ahoogah horn rather than the T duck fart.
Allan from down under.
Allan from down under.
-
J1MGOLDEN
- Posts: 1322
- Joined: Sun Jan 06, 2019 5:39 pm
- First Name: James
- Last Name: Golden
- * REQUIRED* Type and Year of Model Ts owned: 1926 Model T Roadster
- Location: Bowie, MD
Re: Horn Wiring
With that other wire connected to the starter switch, the horn would only work when the switch is pressed, unless the starter was not used or installed.
Actually, there is an irregular disk on the end of the horn's shaft and it contacts a button on the center of the horn disk to move it back and forth or up and down to make the noise.
The horn should make the same noise no matter which way the motor shaft turns.
Most DC motors will turn in the opposite direction when the wires are reversed.
As long as neither brush in the horn is grounded, switching the wires will have no noticeable difference to the sound when the wires are changed around.
Actually, there is an irregular disk on the end of the horn's shaft and it contacts a button on the center of the horn disk to move it back and forth or up and down to make the noise.
The horn should make the same noise no matter which way the motor shaft turns.
Most DC motors will turn in the opposite direction when the wires are reversed.
As long as neither brush in the horn is grounded, switching the wires will have no noticeable difference to the sound when the wires are changed around.
-
BLB27
Topic author - Posts: 892
- Joined: Thu Jul 23, 2020 9:28 pm
- First Name: Bruce
- Last Name: Brakke
- * REQUIRED* Type and Year of Model Ts owned: 1927 coupe
- Location: Ames, Iowa
Re: Horn Wiring
Allan, There are two wires on my horn.
Jim, I said the one wire was hooked to the starter switch, I have looked at the photo again, and I think I was wrong. Now I am not sure where the wire from the wing nut terminal was connected!
Jim, I said the one wire was hooked to the starter switch, I have looked at the photo again, and I think I was wrong. Now I am not sure where the wire from the wing nut terminal was connected!
-
Allan
- Posts: 7266
- Joined: Sun Jan 06, 2019 7:21 pm
- First Name: Allan
- Last Name: Bennett
- * REQUIRED* Type and Year of Model Ts owned: 1912 van, 1917 shooting brake, 1929 roadster buckboard, 1924 tourer, 1925 barn find buckboard, 1925 D &F wide body roadster, 1927LHD Tudor sedan.
- Location: Gawler, Australia
Re: Horn Wiring
Bruce, your horn is not a T horn. A T horn has just one wire. Your horn will have an electric motor. A T horn has electro magnetic make and break.
Allan from down under.
Allan from down under.
-
TRDxB2
- Posts: 6579
- Joined: Tue Jan 08, 2019 4:56 pm
- First Name: Frank
- Last Name: Brandi
- * REQUIRED* Type and Year of Model Ts owned: Speedsters (1919 w 1926 upgrades), 1926 (Ricardo Head)
- Location: Moline IL
- Board Member Since: 2018
Re: Horn Wiring
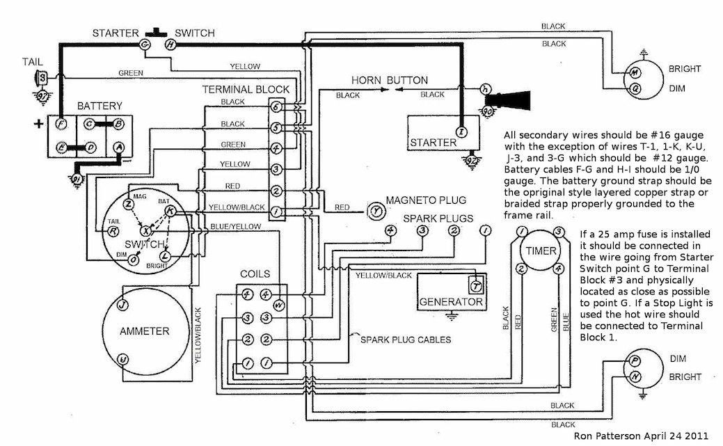
Here is some wiring diagrams
The past is a great place and I don't want to erase it or to regret it, but I don't want to be its prisoner either.
Mick Jagger
Mick Jagger
-
Steve Jelf
- Posts: 7411
- Joined: Fri Jan 04, 2019 9:37 pm
- First Name: Steve
- Last Name: Jelf
- * REQUIRED* Type and Year of Model Ts owned: 1923 touring and a few projects
- Location: Parkerfield, Kansas
- Board Member Since: 2007
- Contact:
Re: Horn Wiring
It isn't a rare thing for these cars to have the "wrong" horn. That shouldn't matter as long as it's a six volt battery horn. With a test light, confirm that the horn button works. Attach the button wire to one of the horn terminals. Attach a ground wire to the other terminal. Push the button. Does the horn work? If not, reverse the wires and try it again. Still not working? Then something in the horn needs fixing. That could be something as simple as a motor that needs a little oil.
https://www.youtube.com/watch?v=DKzJP6XJIVY
https://www.youtube.com/watch?v=DKzJP6XJIVY
The inevitable often happens.
1915 Runabout
1923 Touring
1915 Runabout
1923 Touring
-
BLB27
Topic author - Posts: 892
- Joined: Thu Jul 23, 2020 9:28 pm
- First Name: Bruce
- Last Name: Brakke
- * REQUIRED* Type and Year of Model Ts owned: 1927 coupe
- Location: Ames, Iowa
Re: Horn Wiring
Thanks to everyone who responded to my post. It was very helpful.
After studying the information, I have decided to do the following:
I will connect one horn button wire to #1 on the terminal block and the other horn button wire to the horn (terminal with the wing nut). I will connect the other terminal on the horn to a ground wire.
Right or wrong?
After studying the information, I have decided to do the following:
I will connect one horn button wire to #1 on the terminal block and the other horn button wire to the horn (terminal with the wing nut). I will connect the other terminal on the horn to a ground wire.
Right or wrong?
-
TRDxB2
- Posts: 6579
- Joined: Tue Jan 08, 2019 4:56 pm
- First Name: Frank
- Last Name: Brandi
- * REQUIRED* Type and Year of Model Ts owned: Speedsters (1919 w 1926 upgrades), 1926 (Ricardo Head)
- Location: Moline IL
- Board Member Since: 2018
Re: Horn Wiring
Correct and as noted with 16ga wire.(I corrected my mistake. It was late at night and mistook lower case h for upper case Hin the Ron Paterson's diagram above)
I assume your using the steering column horn button. If you have trouble with the thickness of the wires going trough the tube , then the alternative would be to use a relay so the tube wires would be a smaller gauge
I assume your using the steering column horn button. If you have trouble with the thickness of the wires going trough the tube , then the alternative would be to use a relay so the tube wires would be a smaller gauge
Last edited by TRDxB2 on Fri Apr 28, 2023 9:52 am, edited 2 times in total.
The past is a great place and I don't want to erase it or to regret it, but I don't want to be its prisoner either.
Mick Jagger
Mick Jagger
-
Steve Jelf
- Posts: 7411
- Joined: Fri Jan 04, 2019 9:37 pm
- First Name: Steve
- Last Name: Jelf
- * REQUIRED* Type and Year of Model Ts owned: 1923 touring and a few projects
- Location: Parkerfield, Kansas
- Board Member Since: 2007
- Contact:
Re: Horn Wiring
My 1923 touring has a motor horn (video link posted above). It uses the stock 16 gauge horn wire to and from the button with no problem, and fits into the tube with room to spare.
The inevitable often happens.
1915 Runabout
1923 Touring
1915 Runabout
1923 Touring