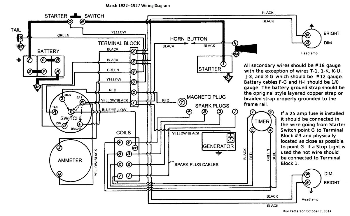
I have a non ford amp meter for my “t” which is showing charge with lights on Looking back in the form it says to reverse the wires my question is what wires do I reverse. A drawing would be great,a diagram is worth a thousand words
Thanks in advance
Bob
Reverse what wires
Forum rules
If you need help logging in, or have question about how something works, use the Support forum located here Support Forum
Complete set of Forum Rules Forum Rules
If you need help logging in, or have question about how something works, use the Support forum located here Support Forum
Complete set of Forum Rules Forum Rules
-
Bob Broihahn-S.W. Wi
Topic author - Posts: 11
- Joined: Tue Jan 08, 2019 8:26 pm
- First Name: Bob
- Last Name: Broihahn
- * REQUIRED* Type and Year of Model Ts owned: 15 touring,27coupe,23fordor
- Location: Lancaster Wi
-
Steve Jelf
- Posts: 7393
- Joined: Fri Jan 04, 2019 9:37 pm
- First Name: Steve
- Last Name: Jelf
- * REQUIRED* Type and Year of Model Ts owned: 1923 touring and a few projects
- Location: Parkerfield, Kansas
- Board Member Since: 2007
- Contact:
Re: Reverse what wires
The ammeter has two wires attached to its backside. Move the right wire to the left side and the left wire to the right. That will reverse the flow of current through the ammeter so it shows charge or discharge correctly.
The inevitable often happens.
1915 Runabout
1923 Touring
1915 Runabout
1923 Touring
-
got10carz
- Posts: 589
- Joined: Sun Jan 06, 2019 6:37 pm
- First Name: Steve
- Last Name: Meixner
- * REQUIRED* Type and Year of Model Ts owned: 1911,13,14,19,23,25,26,27
- Location: Moorhead MN
Re: Reverse what wires
Also check polarity of battery. Negative ground.
-
Will_Vanderburg
- Posts: 945
- Joined: Sun Jan 06, 2019 3:59 pm
- First Name: William
- Last Name: Vanderburg
- * REQUIRED* Type and Year of Model Ts owned: 2
- Location: Jackson, NJ
Re: Reverse what wires
The non-Ford ammeters currently sold by vendors are for positive ground Model A’s Just wire it backwards and yer good
William L Vanderburg
1925 Touring
1922 Center Door Sedan
1925 Touring
1922 Center Door Sedan
-
TRDxB2
- Posts: 6543
- Joined: Tue Jan 08, 2019 4:56 pm
- First Name: Frank
- Last Name: Brandi
- * REQUIRED* Type and Year of Model Ts owned: Speedsters (1919 w 1926 upgrades), 1926 (Ricardo Head)
- Location: Moline IL
- Board Member Since: 2018
Re: Reverse what wires
Ammeters are connected to the electrical system in series plus side to minus. You can initially assume that the discharge side on the face of the meter is where the positive incoming voltage is to be connected to. Once you put a load on the system it should show a negative reading. With the car running an the ammeter will show a discharge reading when a (load) lights are turned on and charging when turned off.
--
Now all the ammeter is doing is monitoring the flow of electrons from source to load. When charging a battery the amperage determines the length of time for the charge. Voltage on the other hand is what cause a chemical reaction to push electrons through the battery anode to cathode. Hence that is why a Voltage Regulator is need to prevent a battery from being over charged
--
Now all the ammeter is doing is monitoring the flow of electrons from source to load. When charging a battery the amperage determines the length of time for the charge. Voltage on the other hand is what cause a chemical reaction to push electrons through the battery anode to cathode. Hence that is why a Voltage Regulator is need to prevent a battery from being over charged
The past is a great place and I don't want to erase it or to regret it, but I don't want to be its prisoner either.
Mick Jagger
Mick Jagger