Discuss all things Model T related.
Forum rules
If you need help logging in, or have question about how something works, use the Support forum located here
Support Forum
Complete set of Forum Rules Forum Rules
-
Topic author
Barteldes
- Posts: 100
- Joined: Wed Jan 18, 2023 5:27 pm
- First Name: Bill
- Last Name: Barteldes
- * REQUIRED* Type and Year of Model Ts owned: 1924 Coup
- Location: Aurora CO
Post
by Barteldes » Sun May 14, 2023 11:17 am
1924 coupe. fixing problems one at a time with all your help. i have headlights working in low beam but not in high. its pretty darn weak. i took the ignition switch assembly off and examined the wiring and the connections all look good however i dont know anything about which wires should go where. (there is one screw in the back of the switch that has no wire) i guess my question is could it be the easier answer to the problem ( the wrong kind of bulbs)? i hope it would be that easy, i know just enough about electricity to get myself killed.
i have an image but fail to figure out how to add it to this post.

BIll B
No matter how you shake and dance the last few drops go down your pants.
-
RajoRacer
- Posts: 5340
- Joined: Sun Jan 06, 2019 12:18 pm
- First Name: Steve
- Last Name: Tomaso
- * REQUIRED* Type and Year of Model Ts owned: 1914 Touring, 1919 Centerdoor, 1924 TT C-Cab Express, 1925 Racer
- Location: Longbranch, WA
- Board Member Since: 2001
Post
by RajoRacer » Sun May 14, 2023 11:28 am
On T headlamps, the ground is usually the culprit !
-
Topic author
Barteldes
- Posts: 100
- Joined: Wed Jan 18, 2023 5:27 pm
- First Name: Bill
- Last Name: Barteldes
- * REQUIRED* Type and Year of Model Ts owned: 1924 Coup
- Location: Aurora CO
Post
by Barteldes » Sun May 14, 2023 11:43 am
RajoRacer wrote: ↑Sun May 14, 2023 11:28 am
On T headlamps, the ground is usually the culprit !
thanks Steve!
BIll B
No matter how you shake and dance the last few drops go down your pants.
-
Steve Jelf
- Posts: 7345
- Joined: Fri Jan 04, 2019 9:37 pm
- First Name: Steve
- Last Name: Jelf
- * REQUIRED* Type and Year of Model Ts owned: 1923 touring and a few projects
- Location: Parkerfield, Kansas
- Board Member Since: 2007
-
Contact:
Post
by Steve Jelf » Sun May 14, 2023 2:25 pm
The diagram will tell you what wires go where.
The inevitable often happens.
1915 Runabout
1923 Touring
-
Craig Leach
- Posts: 1983
- Joined: Tue Jan 08, 2019 12:22 am
- First Name: craig
- Last Name: leach
- * REQUIRED* Type and Year of Model Ts owned: 1919 Firetruck/1922 Speedster
- Location: Laveen Az
Post
by Craig Leach » Sun May 14, 2023 3:44 pm
Hi Bill,
yes, take the bulbs out & turn them 180* and see if you have high beams no low beams. If you can't get the rims off swap the wires on the plug
or just turn the plug over. Iv'e found incorrect bulbs lots of times or they could just be burned out.
Craig.
-
TRDxB2
- Posts: 6394
- Joined: Tue Jan 08, 2019 4:56 pm
- First Name: Frank
- Last Name: Brandi
- * REQUIRED* Type and Year of Model Ts owned: Speedsters (1919 w 1926 upgrades), 1926 (Ricardo Head)
- Location: Moline IL
- Board Member Since: 2018
Post
by TRDxB2 » Sun May 14, 2023 4:28 pm
Barteldes wrote: ↑Sun May 14, 2023 11:17 am
1924 coupe. fixing problems one at a time with all your help. i have headlights working in low beam but not in high. its pretty darn weak. i took the ignition switch assembly off and examined the wiring and the connections all look good however i dont know anything about which wires should go where. (there is one screw in the back of the switch that has no wire) i guess my question is could it be the easier answer to the problem ( the wrong kind of bulbs)? i hope it would be that easy, i know just enough about electricity to get myself killed.
i have an image but fail to figure out how to add it to this post.
Some switch backing plates had an extra screw. Always hard to answer without some visuals & information. What bulbs are you using filament. LED? Are both double filament.
--
--
The top switch backing has the "extra" screw. Current repro's don't have this regardless of the backing being a pin or clip type.
The color lines are just to help figure out whats what front to back
--
--
This diagram includes an extra screw backing plate and as you can see nothing is connected to it for a Model T. Companies that made switches may have made one that worked on a Model T and some other car. The key rotates the inner ring to select the voltage source MAG or BAT on a MODEL T. The extra screw position would also make contact when the key was rotated, don't have an answer for its function.

- Switch26-27-2.jpg (65.92 KiB) Viewed 2259 times
--
--
just to show that there are all kinds of configurations for different vehicles

- SwBacks.jpg (103.1 KiB) Viewed 2259 times
The past is a great place and I don't want to erase it or to regret it, but I don't want to be its prisoner either.
Mick Jagger
-
Norman Kling
- Posts: 4684
- Joined: Tue Jan 08, 2019 1:39 pm
- First Name: Norman
- Last Name: Kling
- Location: Alpine California
Post
by Norman Kling » Sun May 14, 2023 4:52 pm
Some lamps are made to work horizontally. In this case your lights will shine toward the right when on low beam and straight ahead on high beam. The lights on a T are not usually as bright as on more modern cars. The reflectors should be plated with silver. Silver tarnishes but if you try to polish it too much rubbing will wear through. Some reflectors have been plated with chrome. Although Chrome shines and looks bright to the eye, it doesn't make as good a reflector as silver.
Another thing which will cut down on the light is old lenses which turn purple from the sun. I like the looks of them, but not on a car which I wish to drive at night.
I try not to drive after dark unless I get stuck out too late. I don't like to take a slow moving vehicle out on the road. Especially a black car. Sometimes when out on a tour, we might go a short distance from our hotel to a restaurant, but usually in a business area with a slow speed limit and street lights.
-
Topic author
Barteldes
- Posts: 100
- Joined: Wed Jan 18, 2023 5:27 pm
- First Name: Bill
- Last Name: Barteldes
- * REQUIRED* Type and Year of Model Ts owned: 1924 Coup
- Location: Aurora CO
Post
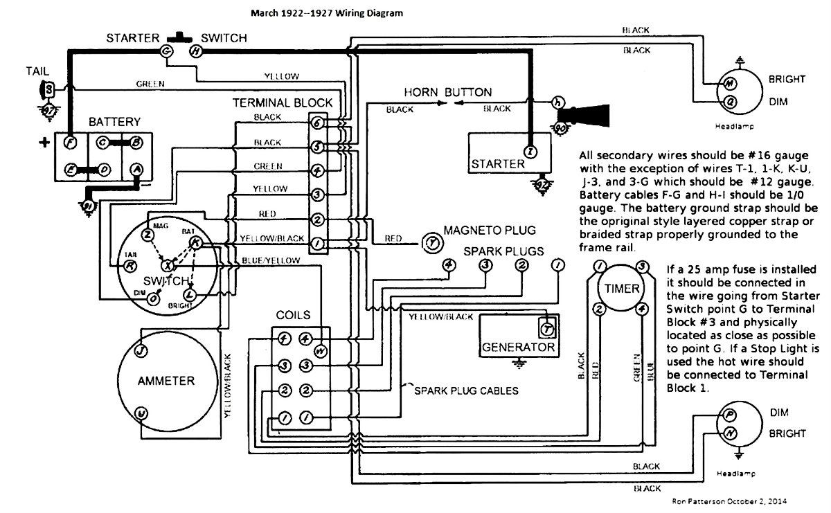
by Barteldes » Mon May 15, 2023 8:25 am
Steve Jelf wrote: ↑Sun May 14, 2023 2:25 pm
The diagram will tell you what wires go where.
March 1922 to 1927 Wiring Diagram.jpg
that's awesome. thanks!
BIll B
No matter how you shake and dance the last few drops go down your pants.
-
Topic author
Barteldes
- Posts: 100
- Joined: Wed Jan 18, 2023 5:27 pm
- First Name: Bill
- Last Name: Barteldes
- * REQUIRED* Type and Year of Model Ts owned: 1924 Coup
- Location: Aurora CO
Post
by Barteldes » Mon May 15, 2023 8:30 am
Craig Leach wrote: ↑Sun May 14, 2023 3:44 pm
Hi Bill,
yes, take the bulbs out & turn them 180* and see if you have high beams no low beams. If you can't get the rims off swap the wires on the plug
or just turn the plug over. Iv'e found incorrect bulbs lots of times or they could just be burned out.
Craig.
ill try that first. thanks Craig
it took me a while to figure out how to take the headlight cover off and the gasket is rope. These cars are so cool!
BIll B
No matter how you shake and dance the last few drops go down your pants.
-
Topic author
Barteldes
- Posts: 100
- Joined: Wed Jan 18, 2023 5:27 pm
- First Name: Bill
- Last Name: Barteldes
- * REQUIRED* Type and Year of Model Ts owned: 1924 Coup
- Location: Aurora CO
Post
by Barteldes » Mon May 15, 2023 8:39 am
TRDxB2 wrote: ↑Sun May 14, 2023 4:28 pm
Barteldes wrote: ↑Sun May 14, 2023 11:17 am
1924 coupe. fixing problems one at a time with all your help. i have headlights working in low beam but not in high. its pretty darn weak. i took the ignition switch assembly off and examined the wiring and the connections all look good however i dont know anything about which wires should go where. (there is one screw in the back of the switch that has no wire) i guess my question is could it be the easier answer to the problem ( the wrong kind of bulbs)? i hope it would be that easy, i know just enough about electricity to get myself killed.
i have an image but fail to figure out how to add it to this post.
Some switch backing plates had an extra screw. Always hard to answer without some visuals & information. What bulbs are you using filament. LED? Are both double filament.
--
--
The top switch backing has the "extra" screw. Current repro's don't have this regardless of the backing being a pin or clip type.
The color lines are just to help figure out whats what front to back
pin & clip plate.png
--
--
This diagram includes an extra screw backing plate and as you can see nothing is connected to it for a Model T. Companies that made switches may have made one that worked on a Model T and some other car. The key rotates the inner ring to select the voltage source MAG or BAT on a MODEL T. The extra screw position would also make contact when the key was rotated, don't have an answer for its function.
Switch26-27-2.jpg
--
--
just to show that there are all kinds of configurations for different vehicles
SwBacks.jpg
Wow thanks Frank Mine actually looks like those two diagrams with four screws lining up in a row. I know it says 26 through 27 but mine is configured like that
BIll B
No matter how you shake and dance the last few drops go down your pants.
-
Topic author
Barteldes
- Posts: 100
- Joined: Wed Jan 18, 2023 5:27 pm
- First Name: Bill
- Last Name: Barteldes
- * REQUIRED* Type and Year of Model Ts owned: 1924 Coup
- Location: Aurora CO
Post
by Barteldes » Mon May 15, 2023 8:43 am
Norman Kling wrote: ↑Sun May 14, 2023 4:52 pm
Some lamps are made to work horizontally. In this case your lights will shine toward the right when on low beam and straight ahead on high beam. The lights on a T are not usually as bright as on more modern cars. The reflectors should be plated with silver. Silver tarnishes but if you try to polish it too much rubbing will wear through. Some reflectors have been plated with chrome. Although Chrome shines and looks bright to the eye, it doesn't make as good a reflector as silver.
Another thing which will cut down on the light is old lenses which turn purple from the sun. I like the looks of them, but not on a car which I wish to drive at night.
I try not to drive after dark unless I get stuck out too late. I don't like to take a slow moving vehicle out on the road. Especially a black car. Sometimes when out on a tour, we might go a short distance from our hotel to a restaurant, but usually in a business area with a slow speed limit and street lights.
I have one purple lense and i love that! its like putting the old clear empty bottles on the cabin roof and 50 years later they are purple. I think that probably proves its original. Thanks for the info. Its scary enough driving this in the city with all the crazy drivers Denver has. I dont plan to drive at night, i just want everything to work properly. And someday i might get caught out in the dark.
BIll B
No matter how you shake and dance the last few drops go down your pants.
-
Original Smith
- Posts: 3812
- Joined: Tue Jan 08, 2019 10:43 am
- First Name: Larry
- Last Name: Smith
- * REQUIRED* Type and Year of Model Ts owned: 13 Touring, 13 Roadster, 17 Coupelet, 25 Roadster P/U
- Location: Lomita, California
- MTFCA Life Member: YES
Post
by Original Smith » Mon May 15, 2023 9:34 am
You problem is, Model T's don't have a high beam!
-
TRDxB2
- Posts: 6394
- Joined: Tue Jan 08, 2019 4:56 pm
- First Name: Frank
- Last Name: Brandi
- * REQUIRED* Type and Year of Model Ts owned: Speedsters (1919 w 1926 upgrades), 1926 (Ricardo Head)
- Location: Moline IL
- Board Member Since: 2018
Post
by TRDxB2 » Mon May 15, 2023 9:52 am
The wiring diagram is just an example. The most common switch backing plates (pin or clip type) don't have he extra screw. Can't say the same for current reproductions. The extra screw is not unique to the pin type backing plate as shown. I need to check my stash to see if I have any clip type with an extra screw
-
Attachments
-

The past is a great place and I don't want to erase it or to regret it, but I don't want to be its prisoner either.
Mick Jagger
-
TRDxB2
- Posts: 6394
- Joined: Tue Jan 08, 2019 4:56 pm
- First Name: Frank
- Last Name: Brandi
- * REQUIRED* Type and Year of Model Ts owned: Speedsters (1919 w 1926 upgrades), 1926 (Ricardo Head)
- Location: Moline IL
- Board Member Since: 2018
Post
by TRDxB2 » Mon May 15, 2023 10:16 am
Original Smith wrote: ↑Mon May 15, 2023 9:34 am
You problem is, Model T's don't have a high beam!
Correct & doesn't have a low beam either - Just one "beam" being bright or dim
The lens on Model T headlights is what directs the reflected light within the headlight forward. A dual filament bulb has both filaments in the same relative focal point so changing fro Dim to Bright just projects more light forward
The past is a great place and I don't want to erase it or to regret it, but I don't want to be its prisoner either.
Mick Jagger