Your persistent pest here! Votage and battery question
Forum rules
If you need help logging in, or have question about how something works, use the Support forum located here Support Forum
Complete set of Forum Rules Forum Rules
If you need help logging in, or have question about how something works, use the Support forum located here Support Forum
Complete set of Forum Rules Forum Rules
-
Topic author - Posts: 58
- Joined: Mon Jul 28, 2025 11:14 am
- First Name: Mike
- Last Name: Sibley
- * REQUIRED* Type and Year of Model Ts owned: 1927 Coupe
- Location: Tennessee
- Board Member Since: 2025
Your persistent pest here! Votage and battery question
Last (hopefully) ignorant questions. I bought this car from a guy who picked it up from a family who had an older gentleman who had it and he passed away.
My 1927 Coupe has a positive ground, 6 volt battery (yes, I checked the ground). It will only charge to 35% and is very weak.
First question is what battery should I replace the battery with? There is currently a Die Hard battery in the vehicle and it is a 6 VDC battery.
Second question is since I am trying to upgrade the vehicle, should I go ahead and change it to 12 VDC, and if so, should I change it to a negative ground? I have already upgraded the headlights and bulbs to 6 or 12 volt LED lights that says are either positive or negative ground. There is a kit to change the voltage on the car, but there is some question about the starter operation under 12 VDC.
Your opinions are greatly appreciated.
My 1927 Coupe has a positive ground, 6 volt battery (yes, I checked the ground). It will only charge to 35% and is very weak.
First question is what battery should I replace the battery with? There is currently a Die Hard battery in the vehicle and it is a 6 VDC battery.
Second question is since I am trying to upgrade the vehicle, should I go ahead and change it to 12 VDC, and if so, should I change it to a negative ground? I have already upgraded the headlights and bulbs to 6 or 12 volt LED lights that says are either positive or negative ground. There is a kit to change the voltage on the car, but there is some question about the starter operation under 12 VDC.
Your opinions are greatly appreciated.
Last edited by Mike S on Mon Aug 25, 2025 6:46 pm, edited 1 time in total.
-
- Posts: 7838
- Joined: Sun Feb 14, 2021 10:08 pm
- First Name: Pat
- Last Name: McNallen
- * REQUIRED* Type and Year of Model Ts owned: 1926-7 roadster
- Location: Graham, Texas
- Board Member Since: 2021
Re: Your persistent pest here! Votage and battery question
The car is supposed to be 6 volt negative ground. I would not convert the system to 12 volt. You will need to re-polarize the generator before running the car with the new 6 volt battery and be sure to connect the battery correctly. If you want to run 12 volt accessories, 6 to 12 volt converters are available at low cost. Using one of them to power 12 volt items avoids the expense of changing everything else on the car. The original starter, magneto, and buzz coil ignition work very well. Excellent 6 volt LED headlight equipment is available. PS: Cheap batteries are cheap for a reason. Buy the best battery that will fit.
-
Topic author - Posts: 58
- Joined: Mon Jul 28, 2025 11:14 am
- First Name: Mike
- Last Name: Sibley
- * REQUIRED* Type and Year of Model Ts owned: 1927 Coupe
- Location: Tennessee
- Board Member Since: 2025
Re: Your persistent pest here! Votage and battery question
I am told that to re-polarize the generator, I will need to install the battery with negative ground, then use a jumper across the terminals on the generator and touch them in several short intervals. Is there an instruction for that?TXGOAT2 wrote: ↑Mon Aug 25, 2025 6:46 pmThe car is supposed to be 6 volt negative ground. I would not convert the system to 12 volt. You will need to re-polarize the generator before running the car with the new 6 volt battery and be sure to connect the battery correctly. If you want to run 12 volt accessories, 6 to 12 volt converters are available at low cost. Using one of them to power 12 volt items avoids the expense of changing everything else on the car. The original starter, magneto, and buzz coil ignition work very well. Excellent 6 volt LED headlight equipment is available. PS: Cheap batteries are cheap for a reason. Buy the best battery that will fit.
Thanks for your help!
Mike
-
- Posts: 1971
- Joined: Tue Jan 08, 2019 12:22 am
- First Name: craig
- Last Name: leach
- * REQUIRED* Type and Year of Model Ts owned: 1919 Firetruck/1922 Speedster
- Location: Laveen Az
Re: Your persistent pest here! Votage and battery question
Hi Mike,
To help lets get more info, have you had the car running? are you charging the battery with a charger or with the generator? any chance the
cables accidently were switched? The battery should have a group # on it. Do you have ready access to 6 volt batteries? How are you testing
the battery state of charge? Not knowing anything about the starter I would not chance going to 12 VDC. I'm sure someone can address the
reversed polarity it seems to me that has been discussed more than once on the Forum ( I think that is a model A guy thing ) converting to 12 VDC
has as many down sides as up sides but dos work in some situations.
Craig.
To help lets get more info, have you had the car running? are you charging the battery with a charger or with the generator? any chance the
cables accidently were switched? The battery should have a group # on it. Do you have ready access to 6 volt batteries? How are you testing
the battery state of charge? Not knowing anything about the starter I would not chance going to 12 VDC. I'm sure someone can address the
reversed polarity it seems to me that has been discussed more than once on the Forum ( I think that is a model A guy thing ) converting to 12 VDC
has as many down sides as up sides but dos work in some situations.
Craig.
-
- Posts: 5318
- Joined: Sun Jan 06, 2019 12:18 pm
- First Name: Steve
- Last Name: Tomaso
- * REQUIRED* Type and Year of Model Ts owned: 1914 Touring, 1919 Centerdoor, 1924 TT C-Cab Express, 1925 Racer
- Location: Longbranch, WA
- Board Member Since: 2001
Re: Your persistent pest here! Votage and battery question
If the battery is in the stock position (in the trunk), it would take a Group 1 battery but it most likely will be too low in the carrier - all the vendors carry a battery board to get it up to the correct height or close to it ! Keep it 6 volt & negative ground - musta been owned by a Model A guy !
-
Topic author - Posts: 58
- Joined: Mon Jul 28, 2025 11:14 am
- First Name: Mike
- Last Name: Sibley
- * REQUIRED* Type and Year of Model Ts owned: 1927 Coupe
- Location: Tennessee
- Board Member Since: 2025
Re: Your persistent pest here! Votage and battery question
No, it is under the seat in a recess area which appears to be original and has a board floor.RajoRacer wrote: ↑Mon Aug 25, 2025 7:30 pmIf the battery is in the stock position (in the trunk), it would take a Group 1 battery but it most likely will be too low in the carrier - all the vendors carry a battery board to get it up to the correct height or close to it ! Keep it 6 volt & negative ground - musta been owned by a Model A guy !
-
- Posts: 6877
- Joined: Sun Jan 06, 2019 7:21 pm
- First Name: Allan
- Last Name: Bennett
- * REQUIRED* Type and Year of Model Ts owned: 1912 van, 1917 shooting brake, 1929 roadster buckboard, 1924 tourer, 1925 barn find buckboard, 1925 D &F wide body roadster, 1927LHD Tudor sedan.
- Location: Gawler, Australia
Re: Your persistent pest here! Votage and battery question
The closer to standard configuration the more help you can get, without having to work around differences.
As stated, the T is 6 volt negative ground. !2 volts will be hard on the starter motor, so stick with 6 volt. 12 volt gizmos are add ons. If they fail you are still able to go down the road.
Allan from down under.
As stated, the T is 6 volt negative ground. !2 volts will be hard on the starter motor, so stick with 6 volt. 12 volt gizmos are add ons. If they fail you are still able to go down the road.
Allan from down under.
-
- Posts: 5318
- Joined: Sun Jan 06, 2019 12:18 pm
- First Name: Steve
- Last Name: Tomaso
- * REQUIRED* Type and Year of Model Ts owned: 1914 Touring, 1919 Centerdoor, 1924 TT C-Cab Express, 1925 Racer
- Location: Longbranch, WA
- Board Member Since: 2001
Re: Your persistent pest here! Votage and battery question
You must have a MODEL A !!!!!!!!!!!!!!!!!!!!!!!!!!!!!!!! Post a photo, please !
-
- Posts: 429
- Joined: Sun Jan 06, 2019 7:31 pm
- First Name: Tom
- Last Name: Moorehead
- * REQUIRED* Type and Year of Model Ts owned: 24 Touring, 25 Coupe,
- Location: Louisville, KY
Re: Your persistent pest here! Votage and battery question
Make certain the battery cables are large diameter and not skinny 12 volt cables. Makes a big difference in starting and in charging the battery properly. Just went through this on a model A. With a new good battery, good stater and switch and proper cables, you’d swear it’s on 12 volt but not! And depending on how much you drive, a good quality low amperage battery tender helps. I just 6 years out of a 6 volt battery and I firmly believe it was because of the .08 amp maintainer!
-
- Posts: 1955
- Joined: Sun Jan 06, 2019 8:20 pm
- First Name: Robert
- Last Name: Jablonski
- * REQUIRED* Type and Year of Model Ts owned: 1926 Runabout
- Location: New Jersey
- MTFCA Life Member: YES
- Board Member Since: 1999
Re: Your persistent pest here! Votage and battery question
Mike S. ..... Ford put the battery in a carrier frame that spanned the long frame rails with accessibility thru the trunk in the Coupe and Runabout.. ... Negative ground..... 2/0 cables...... How old is your Die Hard 6 volt battery ?.... Group 1, 6 volt battery.
Last edited by Moxie26 on Mon Aug 25, 2025 9:47 pm, edited 2 times in total.
-
- Posts: 7342
- Joined: Fri Jan 04, 2019 9:37 pm
- First Name: Steve
- Last Name: Jelf
- * REQUIRED* Type and Year of Model Ts owned: 1923 touring and a few projects
- Location: Parkerfield, Kansas
- Board Member Since: 2007
- Contact:
Re: Your persistent pest here! Votage and battery question
Any decent farm supply will have a proper 6 volt battery. If a kid working there tells you six volt batteries are not for cars, you can tell him it's for a tractor. 
Voltage is (or should be) irrelevant to starting. A Model T in good condition starts easily with 12 volts, 6 volts, or no battery at all. Here's how fast it should spin: https://www.youtube.com/watch?v=3pv6HWWOGYA
Voltages: https://www.youtube.com/watch?v=b5ycpdfIjDo

Voltage is (or should be) irrelevant to starting. A Model T in good condition starts easily with 12 volts, 6 volts, or no battery at all. Here's how fast it should spin: https://www.youtube.com/watch?v=3pv6HWWOGYA
Voltages: https://www.youtube.com/watch?v=b5ycpdfIjDo
The inevitable often happens.
1915 Runabout
1923 Touring
1915 Runabout
1923 Touring
-
- Posts: 6382
- Joined: Tue Jan 08, 2019 4:56 pm
- First Name: Frank
- Last Name: Brandi
- * REQUIRED* Type and Year of Model Ts owned: Speedsters (1919 w 1926 upgrades), 1926 (Ricardo Head)
- Location: Moline IL
- Board Member Since: 2018
Re: Your persistent pest here! Votage and battery question
After reading through you description and the responsesMike S wrote: ↑Mon Aug 25, 2025 6:30 pmLast (hopefully) ignorant questions. I bought this car from a guy who picked it up from a family who had an older gentleman who had it and he passed away.
My 1927 Coupe has a positive ground, 6 volt battery (yes, I checked the ground). It will only charge to 35% and is very weak.
First question is what battery should I replace the battery with? There is currently a Die Hard battery in the vehicle and it is a 6 VDC battery.
Second question is since I am trying to upgrade the vehicle, should I go ahead and change it to 12 VDC, and if so, should I change it to a negative ground? I have already upgraded the headlights and bulbs to 6 or 12 volt LED lights that says are either positive or negative ground. There is a kit to change the voltage on the car, but there is some question about the starter operation under 12 VDC.
Your opinions are greatly appreciated.
Model A's were positive ground and the battery location was under the front seat. So as suggested some photos will help.
Its my understanding that a Model T Starter can run on positive ground without modification. But the generator and wiring need modifications.
Regardless of it being a Model T or Model A changing from 6v to 12v needs some justification. Why would it be necessary? So the question is, what upgrades do you have in mind.
A stock T or A doesn't demand much from coils & lights. In the past brighter headlights had higher amperage requirements & drove a variety of solution. With the latest "self focusing LED" headlights the amperage requirement is easily met with the stock 6v generator. Some note that running a 12v vs 6v gives better performance.
Standard battery size for an T or A is a Group 1 6v. There may be variations in specifications & price. A CCA specifications is for cold weather starting not so important for a T or A. RC, Reserve Capacity, & Ah, amp-hours are the more significant.
The past is a great place and I don't want to erase it or to regret it, but I don't want to be its prisoner either.
Mick Jagger
Mick Jagger
-
- Posts: 729
- Joined: Tue Jan 08, 2019 7:03 am
- First Name: Chad
- Last Name: Azevedo
- * REQUIRED* Type and Year of Model Ts owned: 1926 Boattail speedster, 1912 Tourabout project, 1927 Speedster (build), 1929 Buick (future T tow car)
- Location: Henderson, TN
- Board Member Since: 1999
Re: Your persistent pest here! Votage and battery question
You will find many on here that advocate 6v and not 12. Its a hot topic comparable to water pumps, oil and distributors. Overall its a personal choice.
The primary argument for 6v is that it isn't hard on the starter. Of course how many are still finding an original starter they need to be easy on?
The primary arguments for 12v are convenient and ease of starting. Of course with a good clean system ease should become irrelevant, convenient is another. You just aren't going to walk into Walmart and find 6v bulbs, or a battery charger designed for 6v.
The generator will charge 6 or 12v and an original starter will turn on 12v fine. The weak link is the bending spring that can be broke if trying to start advanced. Battery cables and connections are a common problem with 6v systems.
It's your choice, I tried to give an objective view. I personally switched my cars to 12v for convenience more than any other reason.
The primary argument for 6v is that it isn't hard on the starter. Of course how many are still finding an original starter they need to be easy on?
The primary arguments for 12v are convenient and ease of starting. Of course with a good clean system ease should become irrelevant, convenient is another. You just aren't going to walk into Walmart and find 6v bulbs, or a battery charger designed for 6v.
The generator will charge 6 or 12v and an original starter will turn on 12v fine. The weak link is the bending spring that can be broke if trying to start advanced. Battery cables and connections are a common problem with 6v systems.
It's your choice, I tried to give an objective view. I personally switched my cars to 12v for convenience more than any other reason.
"Those who fail to plan, plan to fail"
-
- Posts: 7838
- Joined: Sun Feb 14, 2021 10:08 pm
- First Name: Pat
- Last Name: McNallen
- * REQUIRED* Type and Year of Model Ts owned: 1926-7 roadster
- Location: Graham, Texas
- Board Member Since: 2021
Re: Your persistent pest here! Votage and battery question
I'd leave the car 6 volt negative ground. If you want excellent headlights, get the projector type lights that plug right into the stock T headlight sockets. If you want to operate digital doo-dads in your T, get a 6 to 12 volt converter for them. The converters are small and inexpensive and available in a range of capacities. The original Ford ignition system is fully adequate for all operating conditions and it offers several big advantages over "modern" replacements. The best way to upgrade a Model T Ford is to do what great-grandpa did, and trade it for a Model A Ford. Better yet, get one of each, and enjoy each for what it is.
-
- Posts: 5318
- Joined: Sun Jan 06, 2019 12:18 pm
- First Name: Steve
- Last Name: Tomaso
- * REQUIRED* Type and Year of Model Ts owned: 1914 Touring, 1919 Centerdoor, 1924 TT C-Cab Express, 1925 Racer
- Location: Longbranch, WA
- Board Member Since: 2001
Re: Your persistent pest here! Votage and battery question
The O.P. apparently doesn't realize he's not working on a Model T - they never had the battery placed in the cabin under the floor !!!!!!!!!
-
- Posts: 2911
- Joined: Sun Jan 06, 2019 1:30 pm
- First Name: Dave
- Last Name: Hjortnaes
- * REQUIRED* Type and Year of Model Ts owned: 24 Speedster, 20 touring
- Location: Men Falls, WI
Re: Your persistent pest here! Votage and battery question
The Ford Model A came out in Dec 1927. You could easily have one of the first Model A's ever released. Picture Picture Picture
-
- Posts: 7838
- Joined: Sun Feb 14, 2021 10:08 pm
- First Name: Pat
- Last Name: McNallen
- * REQUIRED* Type and Year of Model Ts owned: 1926-7 roadster
- Location: Graham, Texas
- Board Member Since: 2021
Re: Your persistent pest here! Votage and battery question
I have a 1930 Ford Model A coupe.The battery is under the floor and ahead of the seat, directly under the driver's feet. There is a metal access cover that snaps into the wood floor board. It is a 6 volt positive ground car. It has a belt-driven generator located on the driver's side of the engine. The same V-belt drives a water pump and fan. The car has a floor mounted gear shift and a regular clutch, brake, and a foot operated throttle. It has no reverse pedal.
-
- Posts: 3938
- Joined: Sun Jan 06, 2019 10:56 am
- First Name: Dan
- Last Name: Treace
- * REQUIRED* Type and Year of Model Ts owned: '23 cutoff pickup, '27 touring
- Location: North Central FL
- Board Member Since: 2000
- Contact:
Re: Your persistent pest here! Votage and battery question
“No, it is under the seat in a recess area which appears to be original and has a board floor.”
He has a T coupe, when the seat backrest is removed , you can access the battery, but same is easier to pull from the rear deck with battery strap. Was same on my ‘25 coupe.
T frames for battery have the frame bracket in same place.
He has a T coupe, when the seat backrest is removed , you can access the battery, but same is easier to pull from the rear deck with battery strap. Was same on my ‘25 coupe.
T frames for battery have the frame bracket in same place.
The best way is always the simplest. The attics of the world are cluttered up with complicated failures. Henry Ford
Don’t find fault, find a remedy; anybody can complain. Henry Ford
Don’t find fault, find a remedy; anybody can complain. Henry Ford
-
- Posts: 903
- Joined: Mon Jan 07, 2019 2:02 pm
- First Name: Vernon
- Last Name: Worley
- * REQUIRED* Type and Year of Model Ts owned: October 26, 1926 Coupe
- Location: New Orleans, LA
- Contact:
Re: Your persistent pest here! Votage and battery question
He has what looks like a T from his older posts.
https://mtfca.com/phpBB3/viewtopic.php? ... 54#p372854
https://mtfca.com/phpBB3/viewtopic.php? ... 30#p372730
https://mtfca.com/phpBB3/viewtopic.php? ... 87#p371787
https://mtfca.com/phpBB3/viewtopic.php? ... 38#p370638
https://mtfca.com/phpBB3/viewtopic.php? ... 54#p372854
https://mtfca.com/phpBB3/viewtopic.php? ... 30#p372730
https://mtfca.com/phpBB3/viewtopic.php? ... 87#p371787
https://mtfca.com/phpBB3/viewtopic.php? ... 38#p370638
Vern (Vieux Carre)
-
- Posts: 4511
- Joined: Sun Jan 06, 2019 8:00 pm
- First Name: John
- Last Name: Kuehn
- * REQUIRED* Type and Year of Model Ts owned: 19 Roadster, 21 Touring, 24 Coupe
- Location: Texas
Re: Your persistent pest here! Votage and battery question
The pictures of the car are of a 27 T Coupe. Could it be sometime in the past some body put the battery in backwards and from then from then on nobody noticed it ? ? It very well could be!!!
-
- Posts: 5318
- Joined: Sun Jan 06, 2019 12:18 pm
- First Name: Steve
- Last Name: Tomaso
- * REQUIRED* Type and Year of Model Ts owned: 1914 Touring, 1919 Centerdoor, 1924 TT C-Cab Express, 1925 Racer
- Location: Longbranch, WA
- Board Member Since: 2001
Re: Your persistent pest here! Votage and battery question
My apologies !
-
- Posts: 1955
- Joined: Sun Jan 06, 2019 8:20 pm
- First Name: Robert
- Last Name: Jablonski
- * REQUIRED* Type and Year of Model Ts owned: 1926 Runabout
- Location: New Jersey
- MTFCA Life Member: YES
- Board Member Since: 1999
Re: Your persistent pest here! Votage and battery question
And I'm not going to matters. But some 20 years ago a friend of mine bought a 25 Coupe and asked me why with the engine running the amp meter always showed dis-charge.. took one look and asked him. Did you have some difficulty putting the terminals on the battery? He said yes... I said, ... well disconnect, turn the battery around and reconnect your cables... He said geez. They fit well now, even before he tightened them down. He had the battery with a positive ground connected just like his Model. A.
-
- Posts: 4511
- Joined: Sun Jan 06, 2019 8:00 pm
- First Name: John
- Last Name: Kuehn
- * REQUIRED* Type and Year of Model Ts owned: 19 Roadster, 21 Touring, 24 Coupe
- Location: Texas
Re: Your persistent pest here! Votage and battery question
I would reverse the battery in the battery holder and make sure you have the cable that’s connected to the frame and use that cable on the GROUND terminal. It should be marked on the battery by a — mark.
-
- Posts: 7342
- Joined: Fri Jan 04, 2019 9:37 pm
- First Name: Steve
- Last Name: Jelf
- * REQUIRED* Type and Year of Model Ts owned: 1923 touring and a few projects
- Location: Parkerfield, Kansas
- Board Member Since: 2007
- Contact:
Re: Your persistent pest here! Votage and battery question
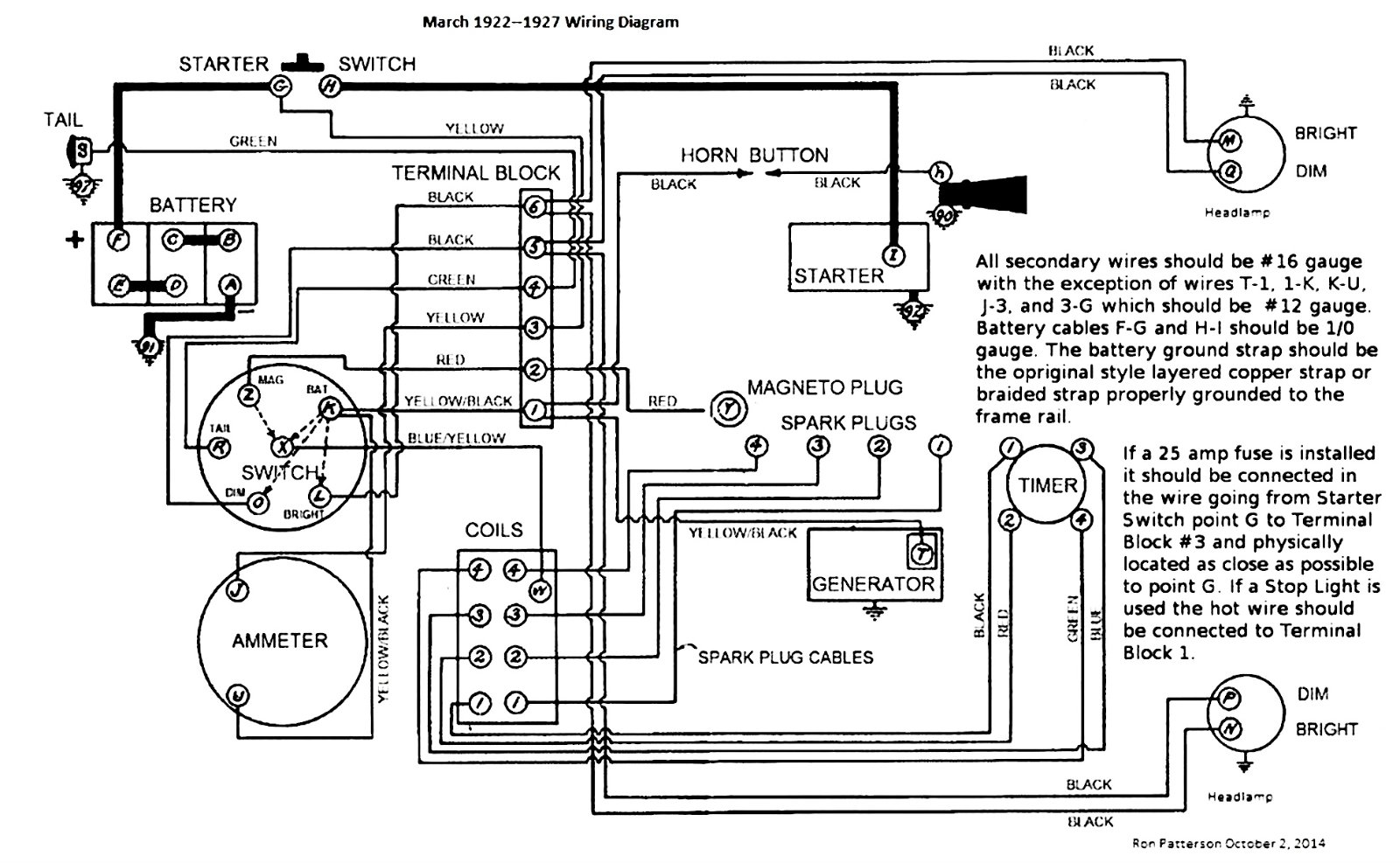
This shows the correct wiring for your car. Follow it.
The inevitable often happens.
1915 Runabout
1923 Touring
1915 Runabout
1923 Touring
-
- Posts: 6382
- Joined: Tue Jan 08, 2019 4:56 pm
- First Name: Frank
- Last Name: Brandi
- * REQUIRED* Type and Year of Model Ts owned: Speedsters (1919 w 1926 upgrades), 1926 (Ricardo Head)
- Location: Moline IL
- Board Member Since: 2018
Re: Your persistent pest here! Votage and battery question
Basically same Diagram as above (Steve Jelf's) but with color of wires
--
--
The past is a great place and I don't want to erase it or to regret it, but I don't want to be its prisoner either.
Mick Jagger
Mick Jagger
-
- Posts: 903
- Joined: Mon Jan 07, 2019 2:02 pm
- First Name: Vernon
- Last Name: Worley
- * REQUIRED* Type and Year of Model Ts owned: October 26, 1926 Coupe
- Location: New Orleans, LA
- Contact:
Re: Your persistent pest here! Votage and battery question
Perhaps the battery is "under"neath the seat back but not under the seat bottom?
Vern (Vieux Carre)
-
- Posts: 4511
- Joined: Sun Jan 06, 2019 8:00 pm
- First Name: John
- Last Name: Kuehn
- * REQUIRED* Type and Year of Model Ts owned: 19 Roadster, 21 Touring, 24 Coupe
- Location: Texas
Re: Your persistent pest here! Votage and battery question
It’s a play among the wording about the battery location on Model T Coupes. The easiest access to the battery in my 24 T Coupe is through the rear deck. There is a cover that covers the access hole. BUT some would call the location under the front seat which is actually under the back rest inside the car. It’s more of a hassle for me to remove the front seat cushion and backrest to get it out. I was thinking the battery box bracket is all the same from 19 up to 27. I think the frames were drilled for the battery bracket holes for faster production. Cars that didn’t have an electric starter didn’t have the battery bracket installed. Maybe others might know different.
-
- Posts: 1894
- Joined: Sun Jan 06, 2019 11:57 am
- First Name: John
- Last Name: Tannehill
- Location: Hot Coffee, MS
Re: Your persistent pest here! Votage and battery question
Mike before you start flashing the generator it would serve you well to make sure you don’t have a Fun project voltage regulator on the generator instead of a cutout. If you’re lucky & do have a FP voltage regulator, you’ll short it out flashing it. Best John
-
- Posts: 3809
- Joined: Tue Jan 08, 2019 10:43 am
- First Name: Larry
- Last Name: Smith
- * REQUIRED* Type and Year of Model Ts owned: 13 Touring, 13 Roadster, 17 Coupelet, 25 Roadster P/U
- Location: Lomita, California
- MTFCA Life Member: YES
Re: Your persistent pest here! Votage and battery question
I prefer to use a battery box, as original. The repro I tried once wasn''t made correctly, so i had some bottoms made exactly like the original. BTW, I have a NOS original that I used for a pattern. I use a modern group 1 6 volt battery with the correct cables, and a NOS ground strap. Because the battery box was designed for a Ford battery, I put 1/4" luan plywood around the battery, and on the bottom so it fits nicely and can't move around. The car starts just like it has a 12 volt battery. Why, because all the wiring is new, and the correct gauge. Battery box tops show up at swap meets once and a while. There are two styles of those, early and late.
-
- Posts: 6382
- Joined: Tue Jan 08, 2019 4:56 pm
- First Name: Frank
- Last Name: Brandi
- * REQUIRED* Type and Year of Model Ts owned: Speedsters (1919 w 1926 upgrades), 1926 (Ricardo Head)
- Location: Moline IL
- Board Member Since: 2018
Re: Your persistent pest here! Votage and battery question
The Forum's Administrator, AdminJeff, is making Voltage Regulators that work like the Fun Projects did.
https://modeltstarters.com/voltage-regulators-cutouts/
--
--
Also rebuilds starters & generators
The past is a great place and I don't want to erase it or to regret it, but I don't want to be its prisoner either.
Mick Jagger
Mick Jagger
-
- Posts: 4677
- Joined: Tue Jan 08, 2019 1:39 pm
- First Name: Norman
- Last Name: Kling
- Location: Alpine California
Re: Your persistent pest here! Votage and battery question
I get my batteries from Auto Zone. 6 volt group 1. Same as a Model A except that in a T it has negative ground and in an
A it has positive ground. They work very well. After I start the engine on battery I switch to magneto. It runs must better with better speed and power on magneto.
Norm
A it has positive ground. They work very well. After I start the engine on battery I switch to magneto. It runs must better with better speed and power on magneto.
Norm
-
- Posts: 1955
- Joined: Sun Jan 06, 2019 8:20 pm
- First Name: Robert
- Last Name: Jablonski
- * REQUIRED* Type and Year of Model Ts owned: 1926 Runabout
- Location: New Jersey
- MTFCA Life Member: YES
- Board Member Since: 1999
Re: Your persistent pest here! Votage and battery question
Hi Norman... Model A's use group 2 , 6 volt batteries.
-
- Posts: 1894
- Joined: Sun Jan 06, 2019 11:57 am
- First Name: John
- Last Name: Tannehill
- Location: Hot Coffee, MS
Re: Your persistent pest here! Votage and battery question
Frank, thanks for posting the info about Jeff’s voltage regulators. Just for clarity the OP has recently acquired this T that had been unused for a while. I was merely suggesting that it was possible that a FP voltage regulator could be on the generator & precaution was needed so he wouldn’t ruin a good part that would have to be replace or repaired. Jeff has a great product that more recently became available & based on the length of time the T was unused probably didn’t have one of Jeff’s fine products. No slight to Jeff intended. Best John
-
- Posts: 6382
- Joined: Tue Jan 08, 2019 4:56 pm
- First Name: Frank
- Last Name: Brandi
- * REQUIRED* Type and Year of Model Ts owned: Speedsters (1919 w 1926 upgrades), 1926 (Ricardo Head)
- Location: Moline IL
- Board Member Since: 2018
Re: Your persistent pest here! Votage and battery question
Here's how to ID a FunProjects Regulator if there is no label on itJTT3 wrote: ↑Thu Aug 28, 2025 12:56 pmFrank, thanks for posting the info about Jeff’s voltage regulators. Just for clarity the OP has recently acquired this T that had been unused for a while. I was merely suggesting that it was possible that a FP voltage regulator could be on the generator & precaution was needed so he wouldn’t ruin a good part that would have to be replace or repaired. Jeff has a great product that more recently became available & based on the length of time the T was unused probably didn’t have one of Jeff’s fine products. No slight to Jeff intended. Best John
- Attachments
-
- fp vr compare.png (131.77 KiB) Viewed 1811 times
The past is a great place and I don't want to erase it or to regret it, but I don't want to be its prisoner either.
Mick Jagger
Mick Jagger
-
Topic author - Posts: 58
- Joined: Mon Jul 28, 2025 11:14 am
- First Name: Mike
- Last Name: Sibley
- * REQUIRED* Type and Year of Model Ts owned: 1927 Coupe
- Location: Tennessee
- Board Member Since: 2025
Re: Your persistent pest here! Votage and battery question
Thanks guys for all the help. Been out of pocket for a week or so. Just catching up. I appreciate the input and assistance. I have homework to do!
Mike
Mike
-
Topic author - Posts: 58
- Joined: Mon Jul 28, 2025 11:14 am
- First Name: Mike
- Last Name: Sibley
- * REQUIRED* Type and Year of Model Ts owned: 1927 Coupe
- Location: Tennessee
- Board Member Since: 2025
Re: Your persistent pest here! Votage and battery question
Where is the voltage regulator mounted on the car? I'm not at home and am trying to figure this one out without looking at the car.TRDxB2 wrote: ↑Thu Aug 28, 2025 6:04 pmHere's how to ID a FunProjects Regulator if there is no label on itJTT3 wrote: ↑Thu Aug 28, 2025 12:56 pmFrank, thanks for posting the info about Jeff’s voltage regulators. Just for clarity the OP has recently acquired this T that had been unused for a while. I was merely suggesting that it was possible that a FP voltage regulator could be on the generator & precaution was needed so he wouldn’t ruin a good part that would have to be replace or repaired. Jeff has a great product that more recently became available & based on the length of time the T was unused probably didn’t have one of Jeff’s fine products. No slight to Jeff intended. Best John
Mike
-
- Posts: 4939
- Joined: Fri Feb 12, 2021 12:24 pm
- First Name: john
- Last Name: karvaly
- * REQUIRED* Type and Year of Model Ts owned: 14/15 wide track roadster. 23 touring, 27 roadster pickup, 20ish rajo touring
- Location: orange, ca
- Board Member Since: 2020
Re: Your persistent pest here! Votage and battery question
It's the can on top of the generator.
-
Topic author - Posts: 58
- Joined: Mon Jul 28, 2025 11:14 am
- First Name: Mike
- Last Name: Sibley
- * REQUIRED* Type and Year of Model Ts owned: 1927 Coupe
- Location: Tennessee
- Board Member Since: 2025
Re: Your persistent pest here! Votage and battery question
Great! Thanks, now I understand.
-
Topic author - Posts: 58
- Joined: Mon Jul 28, 2025 11:14 am
- First Name: Mike
- Last Name: Sibley
- * REQUIRED* Type and Year of Model Ts owned: 1927 Coupe
- Location: Tennessee
- Board Member Since: 2025
Re: Your persistent pest here! Votage and battery question
Hey folks, Got the battery reversed and all is good. My voltage regulator was original and I got it changed. I'm not converting the car to 12 Volt. I think that this is good enough.
Thank you for your advice and help!
Thank you for your advice and help!
-
- Posts: 7838
- Joined: Sun Feb 14, 2021 10:08 pm
- First Name: Pat
- Last Name: McNallen
- * REQUIRED* Type and Year of Model Ts owned: 1926-7 roadster
- Location: Graham, Texas
- Board Member Since: 2021
Re: Your persistent pest here! Votage and battery question
Six volt systems work just fine when they are in good order. Actually, when the car is running, the T system will show 7 to 8 volts most of the time, and when running on magneto, the ignition system sees from around 7 volts at cranking speed to as much as 30 volts at road speeds. When the starter is engaged, system voltage will be around 4.5 to 5 volts. So it's really only a six volt system when the car is not running, and it's more like 6.3 volts even then.