Headlight problems
Forum rules
If you need help logging in, or have question about how something works, use the Support forum located here Support Forum
Complete set of Forum Rules Forum Rules
If you need help logging in, or have question about how something works, use the Support forum located here Support Forum
Complete set of Forum Rules Forum Rules
-
Mr man
Topic author - Posts: 67
- Joined: Fri Jan 17, 2020 6:51 pm
- First Name: Carson
- Last Name: Combs
- * REQUIRED* Type and Year of Model Ts owned: 1924 touring, 1923 roadster pickup project
- Location: Las Vegas, Nevada
- Board Member Since: 2020
Headlight problems
A few days ago I taught my friends mom to drive my 24 touring and while we were going around the block, the headlights just shut off suddenly. Any ideas? I talked to John Warren and the tips he gave me did not work or I probably was not doing it right. Here is some pictures...
-
DanTreace
- Posts: 4084
- Joined: Sun Jan 06, 2019 10:56 am
- First Name: Dan
- Last Name: Treace
- * REQUIRED* Type and Year of Model Ts owned: '23 cutoff pickup, '27 touring
- Location: North Central FL
- Board Member Since: 2000
- Contact:
Re: Headlight problems
From your headlamp photo, appears the wire just is pulled away from the socket.
To fix, twist off the threaded cap, and expose the end of the socket, use a tiny screw driver and back out the retention screw. Insert the wire, then tighten the screw. Don't back that little screw all the way, easy to loose it, and hard to replace that special thing.
Your switch seems to have funky long screw on one terminal, best to find a proper short one to match the others. Keep all terminals from contacting each other there. Take caution, the hot yellow terminal touching the red magneto wire terminal can cause a dead magneto by killing the magnets.
To fix, twist off the threaded cap, and expose the end of the socket, use a tiny screw driver and back out the retention screw. Insert the wire, then tighten the screw. Don't back that little screw all the way, easy to loose it, and hard to replace that special thing.
Your switch seems to have funky long screw on one terminal, best to find a proper short one to match the others. Keep all terminals from contacting each other there. Take caution, the hot yellow terminal touching the red magneto wire terminal can cause a dead magneto by killing the magnets.
The best way is always the simplest. The attics of the world are cluttered up with complicated failures. Henry Ford
Don’t find fault, find a remedy; anybody can complain. Henry Ford
Don’t find fault, find a remedy; anybody can complain. Henry Ford
-
Kaiser
- Posts: 1108
- Joined: Mon Jan 07, 2019 5:32 am
- First Name: Leo
- Last Name: van Stirum
- * REQUIRED* Type and Year of Model Ts owned: 1923 Huckster, '66 CJ5 daily driver
- Location: Netherlands
- Board Member Since: 2016
Re: Headlight problems
Hey Carson, seems like a simple fix, your headlights are placed in 'series' as its called in electrical jargon, that means the wire goes to one headlight and then to the second one and then back to the switch, so like with old fashioned christmas tree lights if one bulb burns out, all lights go out, same happens on your T, if any wire comes loose somewhere between the switch, the two headlights and back, or just one of your bulbs burns out both headlights go out.
Just follow Dans instructions and you'll probably be good as new !
This way they saved a couple of feet of copper wire, I know, Henry Ford was a cheapskate
Just follow Dans instructions and you'll probably be good as new !
This way they saved a couple of feet of copper wire, I know, Henry Ford was a cheapskate
When in trouble, do not fear, blame the second engineer ! 
Leo van Stirum, Netherlands
'23 Huckster, '66 CJ5 daily driver
Leo van Stirum, Netherlands
'23 Huckster, '66 CJ5 daily driver
-
Mr man
Topic author - Posts: 67
- Joined: Fri Jan 17, 2020 6:51 pm
- First Name: Carson
- Last Name: Combs
- * REQUIRED* Type and Year of Model Ts owned: 1924 touring, 1923 roadster pickup project
- Location: Las Vegas, Nevada
- Board Member Since: 2020
Re: Headlight problems
Well, I got one to work
-
Kaiser
- Posts: 1108
- Joined: Mon Jan 07, 2019 5:32 am
- First Name: Leo
- Last Name: van Stirum
- * REQUIRED* Type and Year of Model Ts owned: 1923 Huckster, '66 CJ5 daily driver
- Location: Netherlands
- Board Member Since: 2016
Re: Headlight problems
Well half way there 
When in trouble, do not fear, blame the second engineer ! 
Leo van Stirum, Netherlands
'23 Huckster, '66 CJ5 daily driver
Leo van Stirum, Netherlands
'23 Huckster, '66 CJ5 daily driver
-
Wayfarer
- Posts: 97
- Joined: Fri Jan 03, 2020 10:04 pm
- First Name: Cory
- Last Name: Woerth
- * REQUIRED* Type and Year of Model Ts owned: 26 engine on a stand, Canadian '23 center door
- Location: Colorado Springs CO
- Board Member Since: 2020
Re: Headlight problems
at that point, you could swap the bulbs side for side to see if both bulbs are good.
do you have a multimeter or test light ?
do you have a multimeter or test light ?
-
Norman Kling
- Posts: 4694
- Joined: Tue Jan 08, 2019 1:39 pm
- First Name: Norman
- Last Name: Kling
- Location: Alpine California
Re: Headlight problems
Battery lights are in parallel, but magneto lights are in series. So it looks like the problem is in the wire or the socket on that side of the car. Your picture looks like the wire is out of the socket. If it were in the switch, neither light would burn.
Norm
Norm
-
DanTreace
- Posts: 4084
- Joined: Sun Jan 06, 2019 10:56 am
- First Name: Dan
- Last Name: Treace
- * REQUIRED* Type and Year of Model Ts owned: '23 cutoff pickup, '27 touring
- Location: North Central FL
- Board Member Since: 2000
- Contact:
Re: Headlight problems
Carson
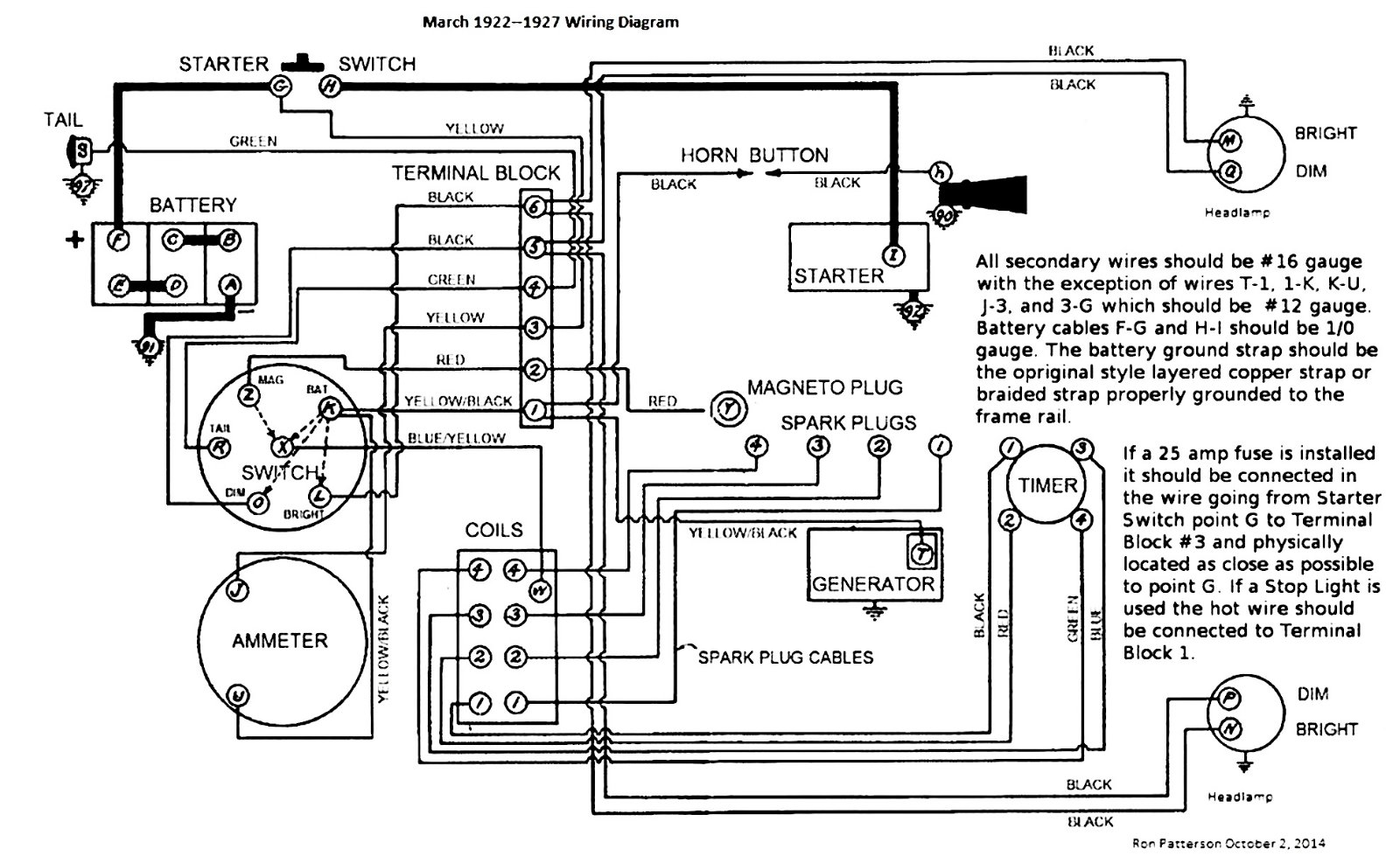
Your dash terminal block wiring is odd.
There should be just 6 wires from the Switch 7 wire loom going to the top of the terminal strip, the 7th Blue wire in the switch loom is Coil switch terminal to the coil box.
The 6 wires (Left to Right) are Yellow/Black- Generator/to Bat switch terminal, Red to Mag switch terminal, Yellow to the Ammeter terminal {a short jumper wire from other Ammeter terminal to Bat switch terminal} , Tail to Tail switch terminal , Dim headlamps to Dim switch terminal, Bright headlamps to Bright switch terminal.
The lower looms are the headlamp/tail/battery/magneto loom and headlamp/timer/generator loom. Both headlamps get two wires each, a dim and a bright side. You can see those wires on the lower right side of the terminal strip, connecting to the switch loom wires of dim and bright.
Make a check of all your wiring while you are at it.
Your dash terminal block wiring is odd.
There should be just 6 wires from the Switch 7 wire loom going to the top of the terminal strip, the 7th Blue wire in the switch loom is Coil switch terminal to the coil box.
The 6 wires (Left to Right) are Yellow/Black- Generator/to Bat switch terminal, Red to Mag switch terminal, Yellow to the Ammeter terminal {a short jumper wire from other Ammeter terminal to Bat switch terminal} , Tail to Tail switch terminal , Dim headlamps to Dim switch terminal, Bright headlamps to Bright switch terminal.
The lower looms are the headlamp/tail/battery/magneto loom and headlamp/timer/generator loom. Both headlamps get two wires each, a dim and a bright side. You can see those wires on the lower right side of the terminal strip, connecting to the switch loom wires of dim and bright.
Make a check of all your wiring while you are at it.
The best way is always the simplest. The attics of the world are cluttered up with complicated failures. Henry Ford
Don’t find fault, find a remedy; anybody can complain. Henry Ford
Don’t find fault, find a remedy; anybody can complain. Henry Ford
-
Roz
- Posts: 79
- Joined: Fri Feb 15, 2019 7:53 pm
- First Name: Dennis
- Last Name: P
- * REQUIRED* Type and Year of Model Ts owned: 1926 Ford Touring Car
- Location: Humboldt TN
- Board Member Since: 2014
Re: Headlight problems
I don’t quite understand his terminal strip either. Looks like a jumper from the battery terminal (yellow wire) to one of the headlight terminals. If he installed that jumper, that could be why he only has one working.
-
Steve Jelf
- Posts: 7411
- Joined: Fri Jan 04, 2019 9:37 pm
- First Name: Steve
- Last Name: Jelf
- * REQUIRED* Type and Year of Model Ts owned: 1923 touring and a few projects
- Location: Parkerfield, Kansas
- Board Member Since: 2007
- Contact:
Re: Headlight problems
...the wire goes to one headlight and then to the second one and then back to the switch, so like with old fashioned christmas tree lights if one bulb burns out, all lights go out, same happens on your T...
As Norm says, that's on MAG lights. Battery lights are wired in parallel.
Ron Patterson's diagram applies to this car. You can use it to be sure all your wiring is correct.
The inevitable often happens.
1915 Runabout
1923 Touring
1915 Runabout
1923 Touring
-
Kaiser
- Posts: 1108
- Joined: Mon Jan 07, 2019 5:32 am
- First Name: Leo
- Last Name: van Stirum
- * REQUIRED* Type and Year of Model Ts owned: 1923 Huckster, '66 CJ5 daily driver
- Location: Netherlands
- Board Member Since: 2016
Re: Headlight problems
Oops my bad
should have noticed it is a later car...
When in trouble, do not fear, blame the second engineer ! 
Leo van Stirum, Netherlands
'23 Huckster, '66 CJ5 daily driver
Leo van Stirum, Netherlands
'23 Huckster, '66 CJ5 daily driver
-
MadMax
- Posts: 70
- Joined: Tue Feb 19, 2019 3:59 pm
- First Name: Max
- Last Name: Lindsay
- * REQUIRED* Type and Year of Model Ts owned: 15 Touring, 21 Runabout
- Location: Newport News, VA
Re: Headlight problems
Okay.... I hate to hijack a conversation, but I'm working on mine as well. It's a 15 that runs on magneto. One light went out. I checked to make sure the light was dead and it was.
Not wanting to waste the time until a new one comes in, I decided to buy another light with similar configuration. I've read older posts that say a 1142 will work, but I couldn't find one. An 1176 has the same configuration and fits. I bought a pair of them and installed them. I started her up and this is what I got...
Okay, so one light is out? Notice that there isn't a lightbulb even in the housing. It wasn't working so I pulled it out. When I did, the passenger side was still working... I thought these were wired in series?...
Okay, now be gentle here. I'm a little sloooooooow when it comes to understanding electricity. How is it that the first one was even working with a whole lightbulb being out of the housing? I didn't think that was even possible. I know this is an easy answer. I checked for continuity of the wires and all is fine from the switch to the passenger side light and then over to the driver side light... and then to ground.
Without beating me up too bad
, what am I not understanding?
Max (again, sorry for hijacking!)
Not wanting to waste the time until a new one comes in, I decided to buy another light with similar configuration. I've read older posts that say a 1142 will work, but I couldn't find one. An 1176 has the same configuration and fits. I bought a pair of them and installed them. I started her up and this is what I got...
Okay, so one light is out? Notice that there isn't a lightbulb even in the housing. It wasn't working so I pulled it out. When I did, the passenger side was still working... I thought these were wired in series?...
Okay, now be gentle here. I'm a little sloooooooow when it comes to understanding electricity. How is it that the first one was even working with a whole lightbulb being out of the housing? I didn't think that was even possible. I know this is an easy answer. I checked for continuity of the wires and all is fine from the switch to the passenger side light and then over to the driver side light... and then to ground.
Without beating me up too bad
Max (again, sorry for hijacking!)
-
DanTreace
- Posts: 4084
- Joined: Sun Jan 06, 2019 10:56 am
- First Name: Dan
- Last Name: Treace
- * REQUIRED* Type and Year of Model Ts owned: '23 cutoff pickup, '27 touring
- Location: North Central FL
- Board Member Since: 2000
- Contact:
Re: Headlight problems
Max
The rather simple explanation of what is occurring with one lamp staying on and the other removed, is that bulb is a modern grounded to the base type bulb.
The Ford magneto series used a magneto bulb that was insulated from the metal base, and did not ground at the socket.
It was double contact, but not like modern double contact bulbs.
The current flows in one of the two terminals of the bulb, and out the other, on its way to the other bulb. The ground is at the end of the line.
The rather simple explanation of what is occurring with one lamp staying on and the other removed, is that bulb is a modern grounded to the base type bulb.
The Ford magneto series used a magneto bulb that was insulated from the metal base, and did not ground at the socket.
It was double contact, but not like modern double contact bulbs.
The current flows in one of the two terminals of the bulb, and out the other, on its way to the other bulb. The ground is at the end of the line.
The best way is always the simplest. The attics of the world are cluttered up with complicated failures. Henry Ford
Don’t find fault, find a remedy; anybody can complain. Henry Ford
Don’t find fault, find a remedy; anybody can complain. Henry Ford
-
MadMax
- Posts: 70
- Joined: Tue Feb 19, 2019 3:59 pm
- First Name: Max
- Last Name: Lindsay
- * REQUIRED* Type and Year of Model Ts owned: 15 Touring, 21 Runabout
- Location: Newport News, VA
Re: Headlight problems
Hey Dan! Many thanks for the explanation and it actually made quite a bit of sense!
With that said, would this also explain the drivers side light being out? Would the current be just bypassing the second light by going straight to ground?
With that said, would this also explain the drivers side light being out? Would the current be just bypassing the second light by going straight to ground?
-
Scott_Conger
- Posts: 6799
- Joined: Sun Jan 06, 2019 11:18 am
- First Name: Scott
- Last Name: Conger
- * REQUIRED* Type and Year of Model Ts owned: 1919
- Location: not near anywhere, WY
- Board Member Since: 2005
Re: Headlight problems
there is no circuit from the burning bulb to the unlit one...isn't even getting there to go to ground...Like Dan said, it's grounded at the first bulb through the base.
Scott Conger
Tyranny under the guise of law is still Tyranny
NH Full Flow Float Valves™
Obsolete carburetor parts manufactured
Tyranny under the guise of law is still Tyranny
NH Full Flow Float Valves™
Obsolete carburetor parts manufactured
-
MadMax
- Posts: 70
- Joined: Tue Feb 19, 2019 3:59 pm
- First Name: Max
- Last Name: Lindsay
- * REQUIRED* Type and Year of Model Ts owned: 15 Touring, 21 Runabout
- Location: Newport News, VA
Re: Headlight problems
Thanks, Scott! Have a great night and hang tight through Corona!
-
Steve Jelf
- Posts: 7411
- Joined: Fri Jan 04, 2019 9:37 pm
- First Name: Steve
- Last Name: Jelf
- * REQUIRED* Type and Year of Model Ts owned: 1923 touring and a few projects
- Location: Parkerfield, Kansas
- Board Member Since: 2007
- Contact:
Re: Headlight problems
Hey, there's an actual magneto bulb (Dan's fourth picture). I found a few of those at Hershey for 50¢ each. I suspect the guy didn't know what they were, but you can often find bulbs cheap at swap meets.
The inevitable often happens.
1915 Runabout
1923 Touring
1915 Runabout
1923 Touring
-
MadMax
- Posts: 70
- Joined: Tue Feb 19, 2019 3:59 pm
- First Name: Max
- Last Name: Lindsay
- * REQUIRED* Type and Year of Model Ts owned: 15 Touring, 21 Runabout
- Location: Newport News, VA
Re: Headlight problems
Thanks for the word, Steve! Never thought about that.